Tuesday, May 11th, 2021 AT 11:41 AM
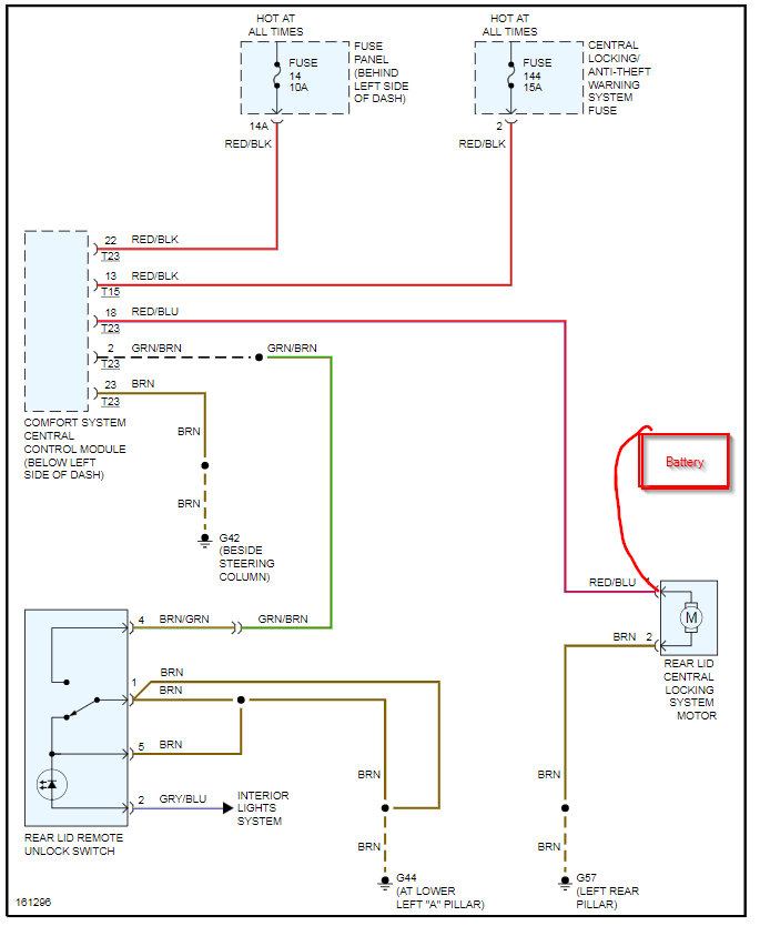
I have replaced the latch, actuator, wiring harness, and switch. When I press the button on the fob the lights blink. I have 10.78v at the actuator that goes to zero when I push the button. I have about the same voltage on the connector at the switch in the door. Nothing happens to the voltage when I press the button on the fob at the door. Is this a relay problem? Where is the relay panel in a beetle?
