Replaced both fan anyway. When I checked for battery voltage in both fan connectors, I get none.
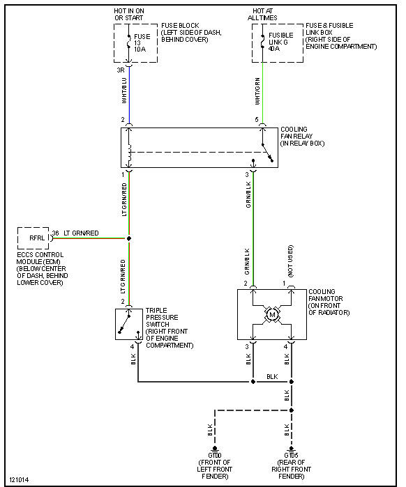
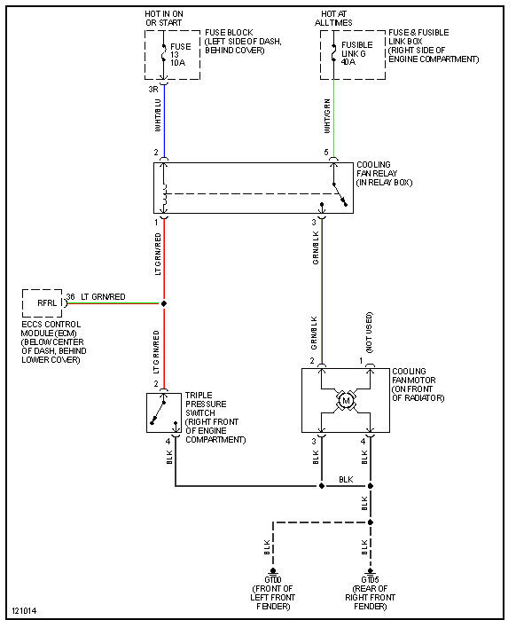
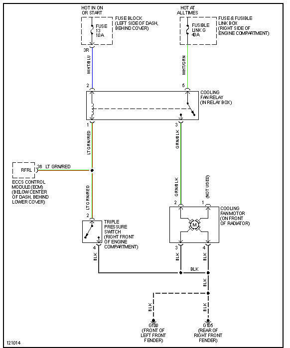
1. Can somebody help me to find a free wiring diagram for the condenser fans.
2. Location of specific relay/s and fuse/s related to the operation of the fans?
Thanks in advance pros.
Friday, July 12th, 2013 AT 11:15 AM




