Help

Tiny
ROYFILL1215
  • MEMBER
  • 2001 JEEP CHEROKEE
Have a 2001 jeep cherokee starter engages but won't turn over what's the problem
Sunday, July 24th, 2011 AT 12:33 AM

20 Replies

Tiny
MHPAUTOS
  • MECHANIC
  • 31,937 POSTS
If it is just clicking, it may well be a faulty starter, I would stat with pulling the starter and ensuring that the engine is turning by hand and if all is good get the starter o/hauled.
Was this
answer
helpful?
Yes
No
Sunday, July 24th, 2011 AT 12:40 AM
Tiny
ROYFILL1215
  • MEMBER
  • 10 POSTS
Took it off and had it tested everything was fine
Was this
answer
helpful?
Yes
No
Sunday, July 24th, 2011 AT 12:44 AM
Tiny
AUSERNAME123456
  • MEMBER
  • 106 POSTS
If the starter is good, then your battery is not strong enough to turn it over.
Was this
answer
helpful?
Yes
No
-1
Sunday, July 24th, 2011 AT 12:56 AM
Tiny
ROYFILL1215
  • MEMBER
  • 10 POSTS
Brand new battery. Try to jump starter and fuse blows
Was this
answer
helpful?
Yes
No
Sunday, July 24th, 2011 AT 1:04 AM
Tiny
CJ MEDEVAC
  • MECHANIC
  • 11,005 POSTS
REMOVE STARTER

DO THIS OR SIMILAR, IN NORMAL ROTATIONAL DIRECTION

WILL THE CRANKSHAFT TURN?

THE MEDIC
Was this
answer
helpful?
Yes
No
Sunday, July 24th, 2011 AT 2:46 AM
Tiny
ROYFILL1215
  • MEMBER
  • 10 POSTS
Yes the crank shaft turns
Was this
answer
helpful?
Yes
No
Sunday, July 24th, 2011 AT 3:27 AM
Tiny
CJ MEDEVAC
  • MECHANIC
  • 11,005 POSTS
LOUD HARD CLICK AT STARTER. LIKE THE STARTER DRIVE IS HITTING THE FLYWHEEL?

OR

A SOLENOID CLICK?

OBSERVE THE PULLEYS. SOMEONE ELSE ATTEMPT TO CRANK IT. DO THE PULLEYS "JUMP" AT ALL?

Mhpautos, IS THIS STARTER "SHIM-ABLE"?

I'M GUESSING 4.0 (NO INFO AT TOP)?

THE MEDIC
Was this
answer
helpful?
Yes
No
Sunday, July 24th, 2011 AT 3:39 AM
Tiny
ROYFILL1215
  • MEMBER
  • 10 POSTS
I can jump the starter and it starts to crank over but then the fuse blows
Was this
answer
helpful?
Yes
No
Sunday, July 24th, 2011 AT 3:41 AM
Tiny
CJ MEDEVAC
  • MECHANIC
  • 11,005 POSTS
MANY TIMES CELLULAR PHONES INHIBIT PEOPLES ABILITY TO PERFORM THEIR JOB TO THE BEST OF THEIR ABILITY

IS YOUR BATTERY CORRECT, MEANING ARE THE "+" AND "-" ARE ON THE SAME SIDES OF THE BATTERY AS THEY WERE 1 MONTH AGO?

(THEY DO MAKE 'EM WITH THE POSTS REVERSED)

IN OTHER WORDS DOES POS AND NEG CORRESPOND WITH THE CABLES ON YOUR RIG?

AND

ARE YOU ABSOLUTELY SURE THE STARTER IS WIRED TO THE CORRECT TERMINALS?

AND LASTLY, ARE YOU SURE, YOUR JUMPER CABLES ARE HOOKED TO POS AND NEG LOCATIONS TO EACH VEHICLE?

"RED" MEANS NOTHING, FOR A WHILE ON MY JEEP, I REPLACED MY NEG CABLE WITH A RED ONE.I HAD IT ON HAND, AND I KNOW WHICH IS POSITIVE BY EXPERIENCE!

JUST SOME STUFF TO RE-PONDER!

THE MEDIC
Was this
answer
helpful?
Yes
No
Sunday, July 24th, 2011 AT 4:01 AM
Tiny
MHPAUTOS
  • MECHANIC
  • 31,937 POSTS
Sounds as if it is polling, that is a partial short in the windings, I would get the starter checked first, with the starter under load (cranking the engine) it may show more than free turning on the bench with no load.
Was this
answer
helpful?
Yes
No
Sunday, July 24th, 2011 AT 4:06 AM
Tiny
ROYFILL1215
  • MEMBER
  • 10 POSTS
This ain't my first rodeo bud its done. This before. And started to work again. Can I manually. Hook up the starter. And bypass the ignition
Was this
answer
helpful?
Yes
No
Sunday, July 24th, 2011 AT 4:28 AM
Tiny
CJ MEDEVAC
  • MECHANIC
  • 11,005 POSTS
IF YOU WILL READ SOME OF THE POSTS THAT COME THRU HERE, YOU WILL UNDERSTAND OUR CONCERNS

I'M GONNA TRY TO TELL YOU HOW TO ACTIVATE THE CORRECT STARTER WIRE TO TURN IT OVER, STRAIGHT OFF THE BATTERY

I NEED EXACT NOMENCLATURE AND ENGINE YOU HAVE

AFTER THAT I WILL POST YOUR WIRING DIAGRAMS, SO YOU CAN FIGURE THIS OUT

AIRBORNE?

THE MEDIC
Was this
answer
helpful?
Yes
No
Sunday, July 24th, 2011 AT 4:42 AM
Tiny
ROYFILL1215
  • MEMBER
  • 10 POSTS
Thank-you. Its 2001 jeep cherokee 4.0 Automatic
Was this
answer
helpful?
Yes
No
Sunday, July 24th, 2011 AT 4:47 AM
Tiny
CJ MEDEVAC
  • MECHANIC
  • 11,005 POSTS
SORRY---WRONG ANSWER--LET'S TRY AGAIN!

CLASSIC, LIMITED, SE, SPORT, GRAND CHEROKEE LAREDO, GRAND CHEROKEE LIMITED ARE THE CHOICES----NO GUESSING, OR I'LL GET THE WRONG ONES!

RESPONSE TIME ON MY END IS BECAUSE I AM A SLOW HUNT AND P. ECKER

THE MEDIC
Was this
answer
helpful?
Yes
No
-1
Sunday, July 24th, 2011 AT 4:55 AM
Tiny
ROYFILL1215
  • MEMBER
  • 10 POSTS
Classic
Was this
answer
helpful?
Yes
No
Sunday, July 24th, 2011 AT 4:57 AM
Tiny
ROYFILL1215
  • MEMBER
  • 10 POSTS
If u want u can call me
Was this
answer
helpful?
Yes
No
Sunday, July 24th, 2011 AT 4:59 AM
Tiny
CJ MEDEVAC
  • MECHANIC
  • 11,005 POSTS
Mhpautos

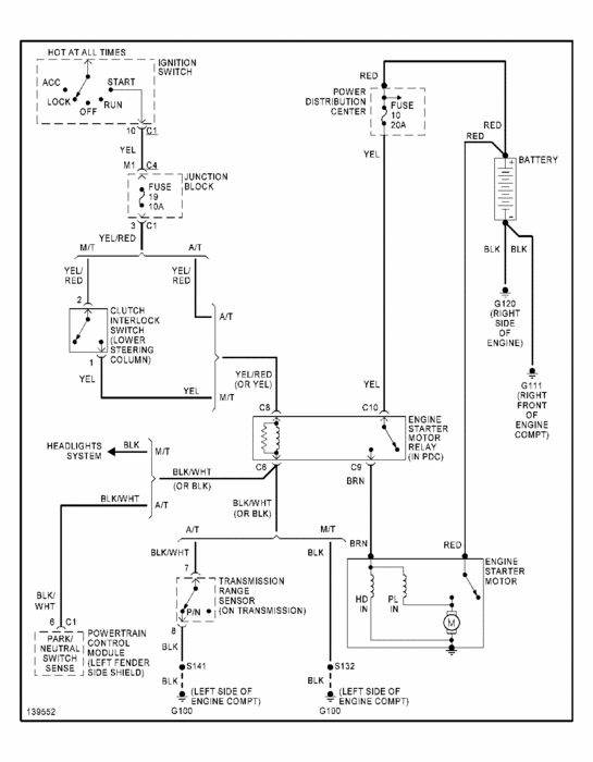
CHECK ME ON THIS PLEASE!

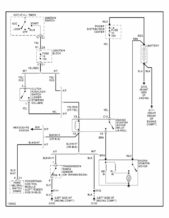
AT "ENGINE STARTER MOTOR RELAY" (MIDDLE OF DIAGRAM) THESE 2 WIRES, ENTERING AT THE TOP, ARE IN THE CONNECTOR, THAT PLUGS INTO THE BACK OF THE RELAY, ATOP THE STARTER?

IF YOU INTRODUCE 12VOLTS TO THE "C8" WIRE (LEFT SIDE)

THIS WILL ENGAGE THE STARTER?----THIS MUST BE DISENGAGED AS SOON AS IT "BUSTS OFF"!

THIS WILL ONLY WORK IF YOUR KEY IS ON! IS THAT A PROBLEM?

(IMPOSSIBLE FOR ME TO BYPASS THE COMPLEX IGNITION SYSTEM. MY JEEPS? NO PROBLEM!)

SO BASICALLY SORTA "TEMPORARILY" HARD WIRE IT IN AT THE STARTER, AND MOMENTARILY TOUCH POS BATTERY

I THINK THE CONNECTOR MUST REMAIN PLUGGED IN, FOR THE OTHER WIRES SAKE?

DO THE COLORS MATCH UP TO YOURS, AS ON THE DIAGRAM?

PLEASE DON'T DO IT IF YOU ARE UNSURE!

THERE ARE 41 WIRE DIAGRAMS TO YOUR JEEP, THIS ONE IS THE STARTER SYSTEM

IF YOU NEED OTHERS, LET ME KNOW AT THIS POST, I WILL BE ALERTED. ANY TIME, ANY DAY. MOST ARE SPECIFIC TO SYSTEMS

I NEVER KNOW IF YOU CAN READ 'EM, TILL THEY POST. LET ME KNOW IF YOU CANNOT, I WILL INITIATE A WAY TO KEEP YOUR EMAIL ADDRESS SAFE, AND UNSEEN!

THE MEDIC
Was this
answer
helpful?
Yes
No
Sunday, July 24th, 2011 AT 5:31 AM
Tiny
CJ MEDEVAC
  • MECHANIC
  • 11,005 POSTS
IF I AM WRONG ABOUT THE C8 AND C10 WIRESDO THE RED AND BROWN AT THE STARTER IN THE DIAGRAM MATCH UP TO THE CONNECTOR ON YOUR STARTER

IF THAT'S THE CASE, 12 VOLTS TO THE BROWN WIRE WILL ENGAGE IT.

I'M NOT REAL GOOD WITH THESE NEW DIAGRAMS, OLD STYLE JEEP DIAGRAMS SHOW WIRES CONTINUOUS TO AND FROM THEIR BEGINNINGS AND ENDS, AND SHOW SORTA EXACTLY THE LOCATIONS ON THE JEEP, WHERE THEY WIND UP

SORRY! I HOPE YOU CAN INTERPRET BETTER THAN I.

THE MEDIC
Was this
answer
helpful?
Yes
No
Sunday, July 24th, 2011 AT 5:41 AM
Tiny
CJ MEDEVAC
  • MECHANIC
  • 11,005 POSTS
I STAYED UP TILL NEARLY 3 AM (EASTERN)

WAITIN' FOR GOOD NEWS

OR

TO SEND MORE DIAGRAMS

I HAVE HAD FEMALES DO ME LIKE THAT!

BUT NEVER A "GARAGE BUDDY"

THE ONLY EXCUSE I WILL EXCEPT SHOULD START OFF LIKE THIS

"SHE (TOLD, SAID, YELLED)."

SITUATION NOW?

THE MEDIC
Was this
answer
helpful?
Yes
No
Sunday, July 24th, 2011 AT 9:28 PM
Tiny
ROYFILL1215
  • MEMBER
  • 10 POSTS
Sorry. Bud my kids wanted me to come to bed and I don't have my phone one when I spend time with them but still having the same problem
Was this
answer
helpful?
Yes
No
Sunday, July 24th, 2011 AT 10:00 PM

Please login or register to post a reply.