Starter is trying to turn the engine but wont

Tiny
ANONYMOUS
  • MEMBER
  • 2001 FORD WINDSTAR
  • 353,000 MILES
I put a new starter and battier and the van just wont start the starter is trying to turn the engine but wont
Sunday, February 3rd, 2013 AT 4:33 PM

4 Replies

Tiny
HMAC300
  • MECHANIC
  • 48,601 POSTS
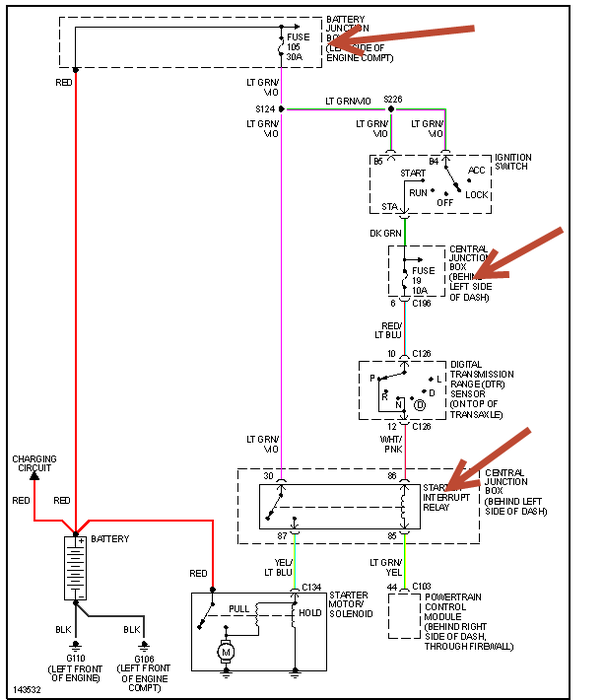
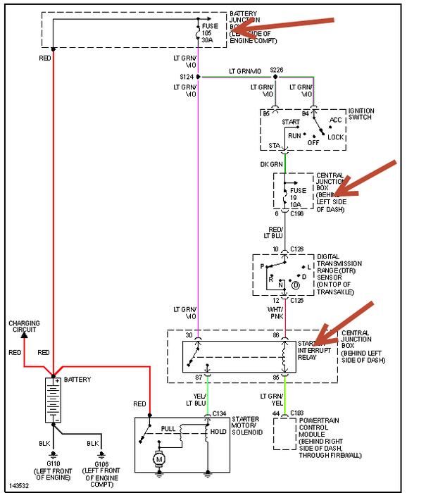
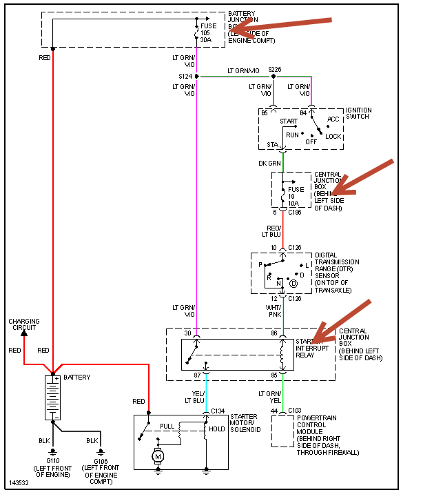
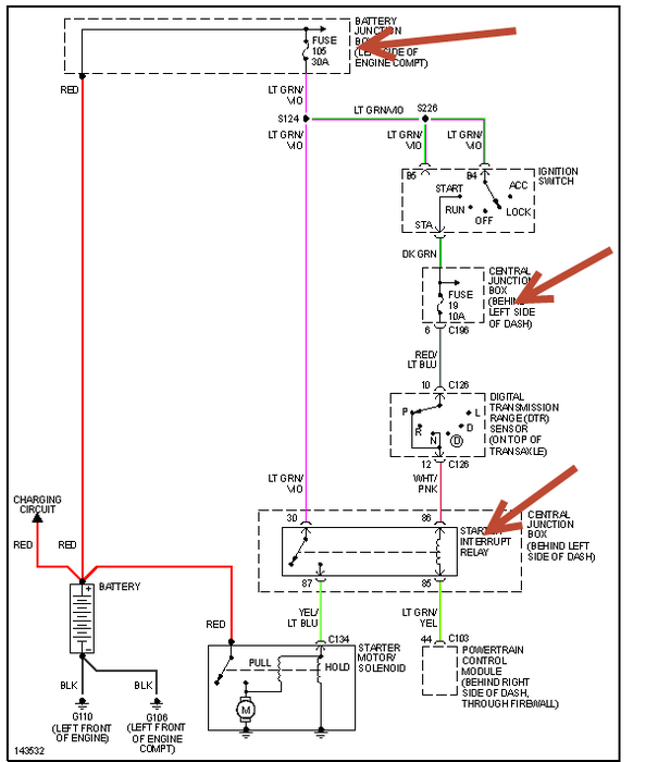
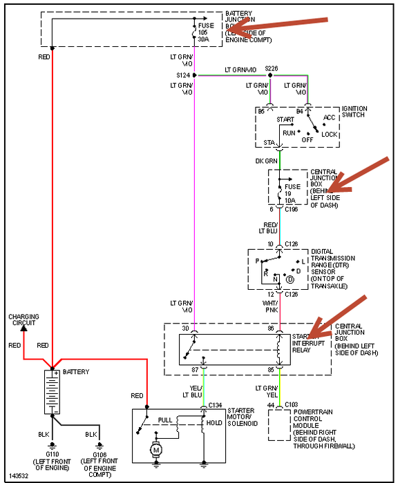
Check the three tings i've pointed out in pic i'm sending. Make sure battery is charged and try resetting anti theft unit if fuses and relay don't fix it. Anti theft may need resetting due to battery change.
Was this
answer
helpful?
Yes
No
Tuesday, April 6th, 2021 AT 7:12 PM
Tiny
AUNTY TRAY
  • MEMBER
  • 5 POSTS
How do you reset anti theft system if it has been activated
Was this
answer
helpful?
Yes
No
Tuesday, April 6th, 2021 AT 7:12 PM
Tiny
AUNTY TRAY
  • MEMBER
  • 5 POSTS
I am having the same problem execpt I changed alternator instead of starter
Was this
answer
helpful?
Yes
No
Tuesday, April 6th, 2021 AT 7:12 PM
Tiny
HMAC300
  • MECHANIC
  • 48,601 POSTS
You can always try another key first as it's encoded but here is procedure.
1. Insert first programmed ignition key into ignition lock cylinder. Turn ignition switch from OFF to ON position (remaining in ON position for 3 seconds). Turn ignition switch to OFF position and remove ignition key
from ignition lock cylinder.
2. Within 5 seconds of turning ignition switch to OFF position,  insert second programmed ignition key into ignition lock cylinder. Turn ignition switch from OFF to ON position (remaining in ON position for 3
seconds). Turn ignition switch to OFF position and remove second ignition key from ignition lock cylinder.
3. Within 5 seconds of turning ignition switch to OFF position,  insert a NEW unprogrammed ignition key into ignition lock cylinder. Turn ignition switch from OFF to ON position (remaining in ON position for 3
seconds). Turn ignition switch to OFF position and remove ignition key from ignition lock cylinder. The NEW ignition key should now be programmed. To program additional key(s),  repeat key programming
procedure from step 1Â.
Was this
answer
helpful?
Yes
No
Tuesday, April 6th, 2021 AT 7:12 PM

Please login or register to post a reply.