Tuesday, February 11th, 2014 AT 11:31 AM
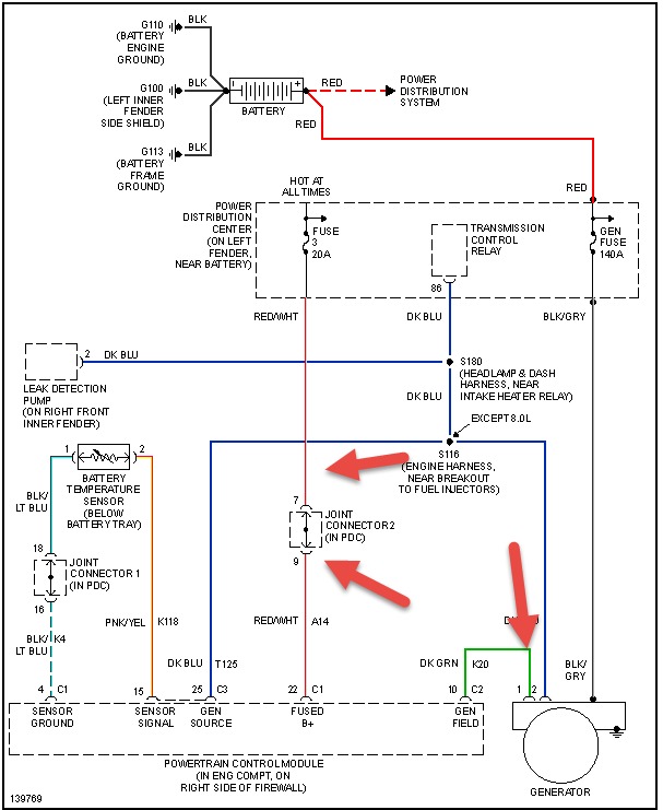
Alt. Wont charge, batt.@Alt. Both tested good, fuses, wiring@connectors look good. Voltage on all three alt termanals are the same as batt voltage 11.75 volts. Does that mean reg/computer bad?



