2001 Chevrolet Blazer Car has power no crank

Tiny
BIRDYATTHEWHEEL
  • MEMBER
  • 2001 CHEVROLET BLAZER
  • 120,000 MILES
Blazer ran fine to work would not start upon leaving, Have full lights, horn, hear fuel pump. Turn key to on and nothing. No starter. Security light is blinking. Towed home and tried the ten min relearn procedure started. Shut it off and retried to restart and no crank. Ten min relearn would not work since.
Hear may be security passlock system. Have taken steering wheel cowlings off, and lower dash, I am a female so I am stopped at this point. Can I test The ignition passlock sensor to see if it bad or the test the BCM to see if it may be bad. Any help is appreciated
Tuesday, November 5th, 2013 AT 6:58 AM

3 Replies

Tiny
JDL
  • MECHANIC
  • 16,098 POSTS
If the starter won't crank, the security system has nothing to do with it, according to our starter wiring diagram. Make sure the battery has a full charge, then check the starter wiring circuit. Any testing at the starter, Level ground--make sure tranny is in park or neutral and a functional parking brake is set.
Was this
answer
helpful?
Yes
No
Saturday, January 30th, 2021 AT 8:57 AM
Tiny
BIRDYATTHEWHEEL
  • MEMBER
  • 2 POSTS
Please explain how to check the starter wiring circuit.
Was this
answer
helpful?
Yes
No
+1
Saturday, January 30th, 2021 AT 8:57 AM
Tiny
JDL
  • MECHANIC
  • 16,098 POSTS
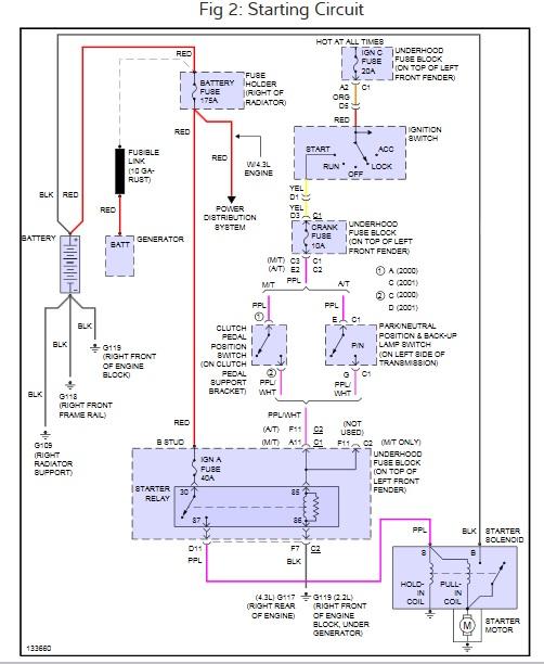
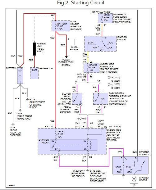
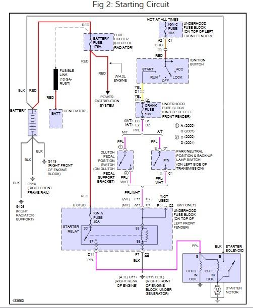
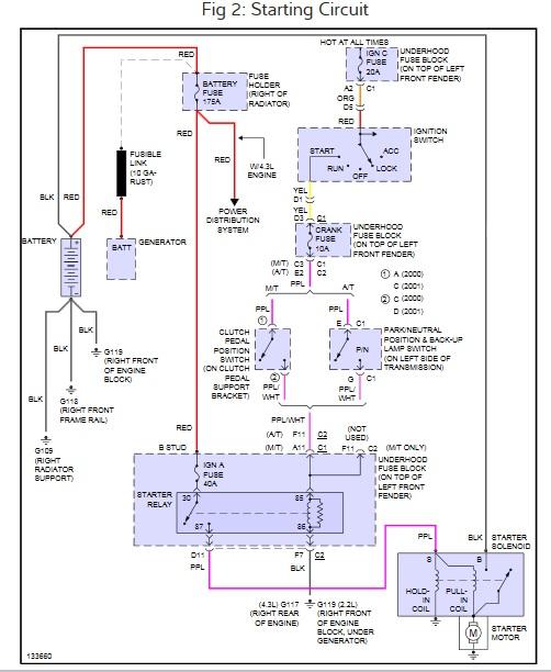
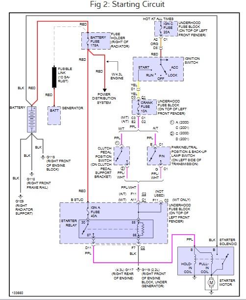
Here is the starter wiring diagram. The purple wire at the starter S terminal goes hot/voltage with the key in the crank position. The black wire/cable is battery voltage, hot all the time. Use a voltage tester to see if circuits hot. Check the fuses also check for voltage at the fuse circuit.

Hope the diagram is readable.
Was this
answer
helpful?
Yes
No
Saturday, January 30th, 2021 AT 8:57 AM

Please login or register to post a reply.