Tuesday, July 16th, 2013 AT 3:29 AM
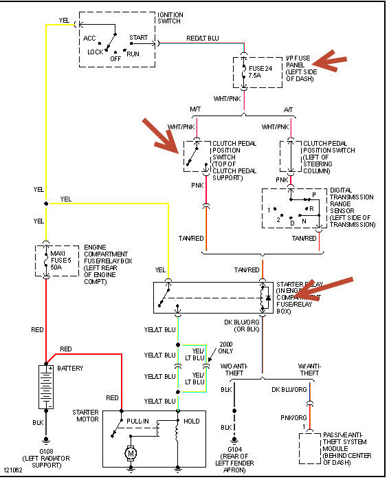
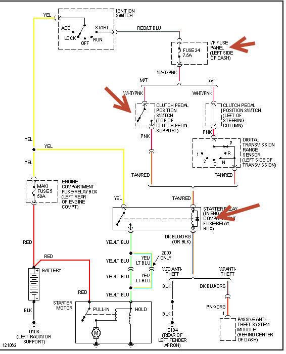
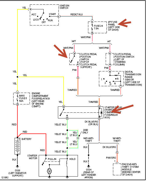
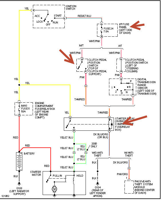
Hi, went to get in my Mazda bravo b2600 this morning & wouldn't start only the dash light's come on it won't crank puchased a starter motor & alternator, battery is fine just has spark just won't start


