HOME
ASK A QUESTION
REPAIR GUIDES
BECOME A MEMBER
LOG IN
Login with Facebook
OR
Remember me
NOT A MEMBER?
FORGOT PASSWORD?
CONTACT US
PRIVACY POLICY
TERMS AND CONDITIONS
☰
Home
Honda
Passport
Exterior Light
Brake Light
REPLACE/REMOVE
I want to replaced stop light left side
ANONYMOUS
MEMBER
2000 HONDA PASSPORT
160,222 MILES
I want to replaced stop light left side
Monday, January 14th, 2013 AT 8:41 PM
1 Reply
DRCRANKNWRENCH
MECHANIC
3,380 POSTS
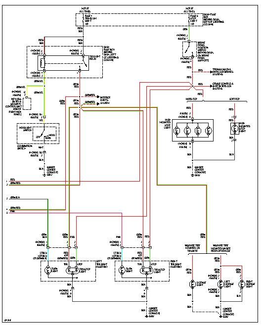
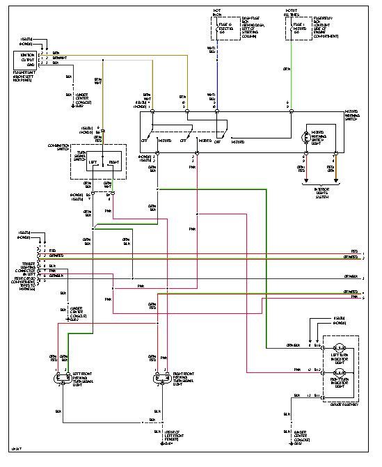
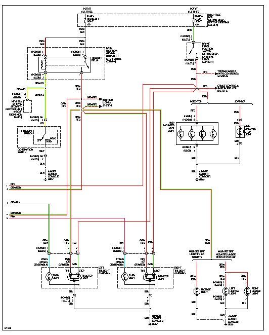
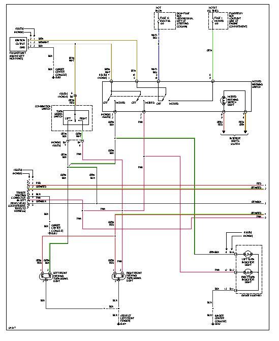
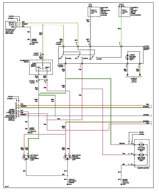
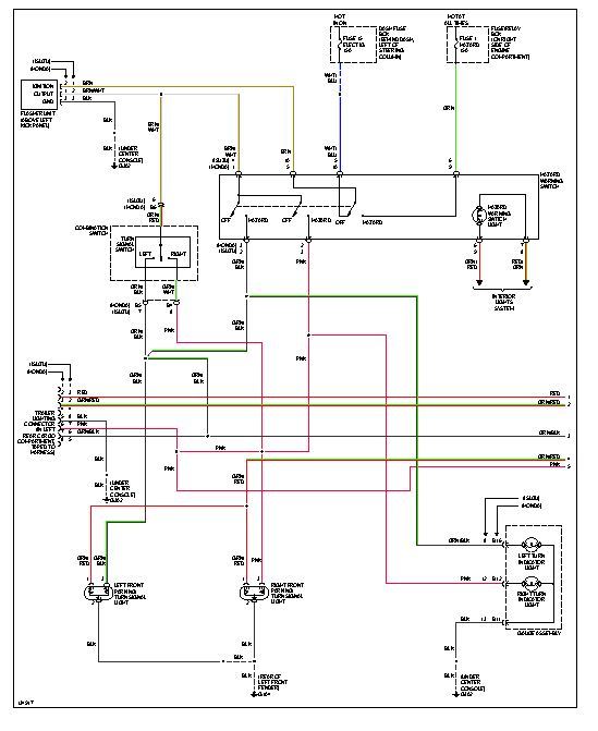
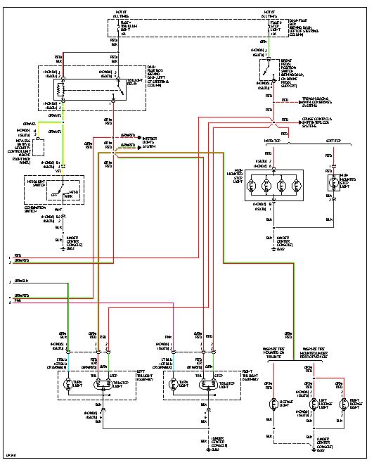
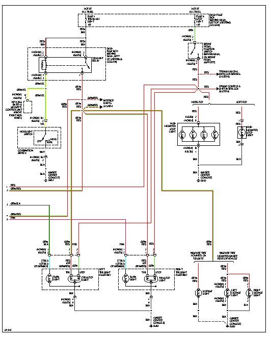
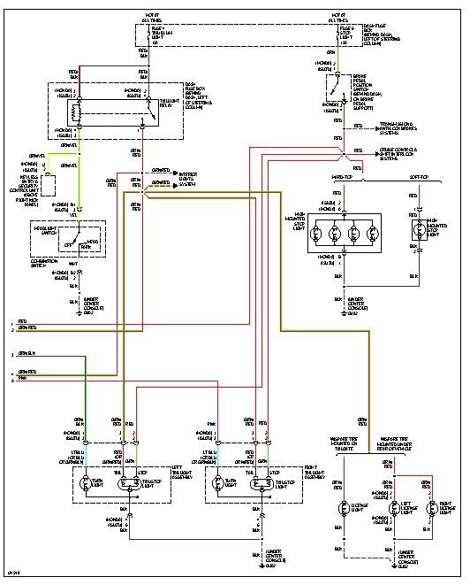
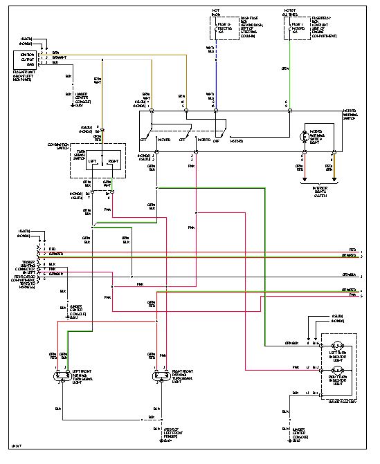
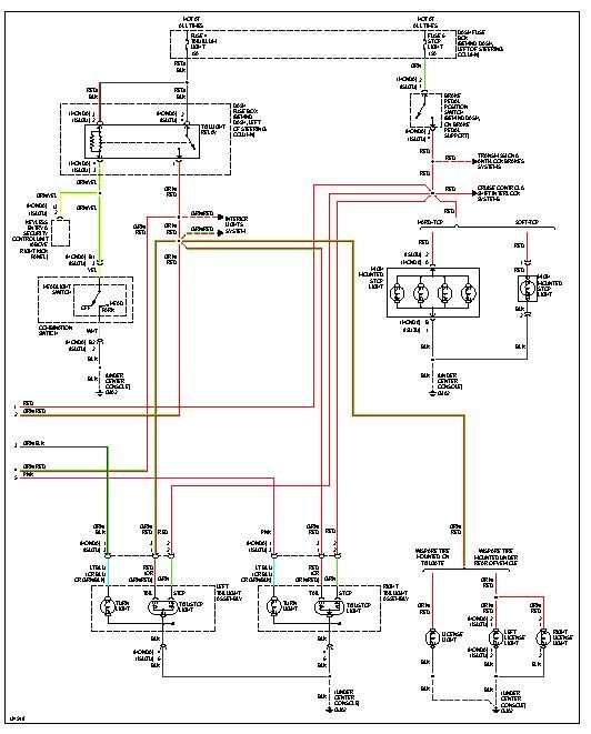
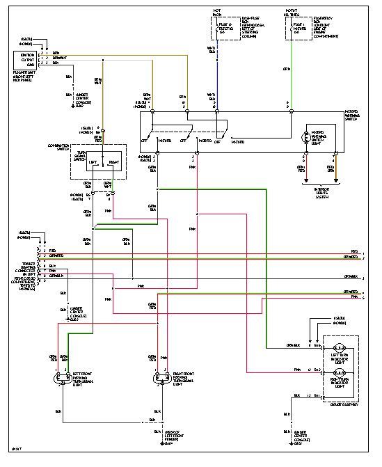
To remove the assembly move the carpet from the rear brakelight area. Then you can access the retaing screws/bolts. It will then come out. I am attaching wiring diagrams just in case you need them.
Images (Click to make bigger)
Was this
answer
helpful?
Yes
No
Monday, January 14th, 2013 AT 10:26 PM
Please
login
or
register
to post a reply.
Related Brake Light REPLACE/REMOVE Content
2001 Honda Passport Brake Lights
Brakes Problem 2001 Honda Passport V8 150, 00 Miles Where Will I Find The Third Screw To Take Out In Order To Replace The Brake Light...
Asked by
beckyl
·
1 ANSWER
2001
HONDA PASSPORT
1995 Honda Passport Brake Lights
Changed My Brake Lights Few Days Ago They Take 1157s Well Couple Days Later I Find Out That When I Turn Headlights On Push The Brake And The...
Asked by
sneekybry
·
2 ANSWERS
1995
HONDA PASSPORT
1995 Honda Passport Break Light
When Break Is Used One Break Light Dose Not Work I Replaced Bulb Still Not Working.
Asked by
ddonah65
·
1 ANSWER
1995
HONDA PASSPORT
2000 Honda Passport Parking Lights
My Parking Lights Come On By Themselves Which Causes The Battery To Go Dead
Asked by
Soapy
·
3 ANSWERS
2000
HONDA PASSPORT
2000 Honda Passport
Noises Problem 2000 Honda Passport 6 Cyl Four Wheel Drive 146000 Miles My Car Makes A Grinding Noise Only For A Few Seconds, When I...
Asked by
kaitlin12
·
1 ANSWER
2000
HONDA PASSPORT
VIEW MORE
Ask a Car Question. It's Free!