Sunday, July 13th, 2014 AT 7:19 AM
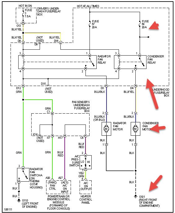
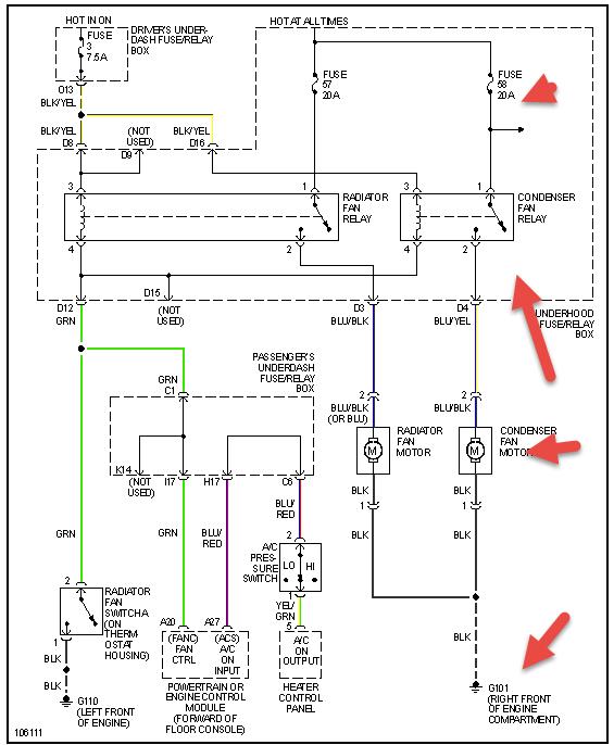
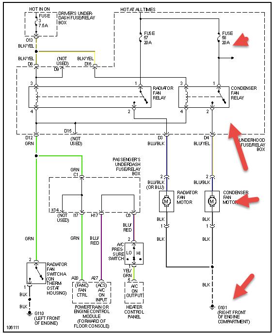
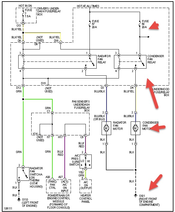
Was wondering if someone knows why on my instrument panel the heat jumps up real quick when Ac is on but it only happens it seems like when I am sitting for about 15 min or note than start moving again. The anti freeze is full. The radiator was switched out about 2 years ago and it seems that the new one was too big. Not sure if that has anything to do with it. Thank u in advance for ur help. Joe




