Monday, June 30th, 2014 AT 12:56 PM
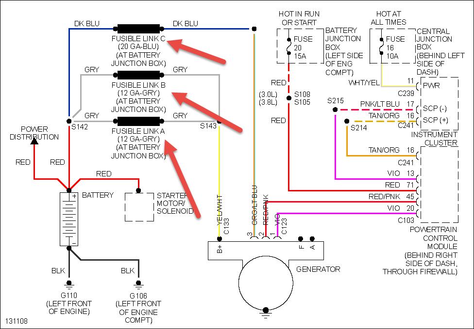
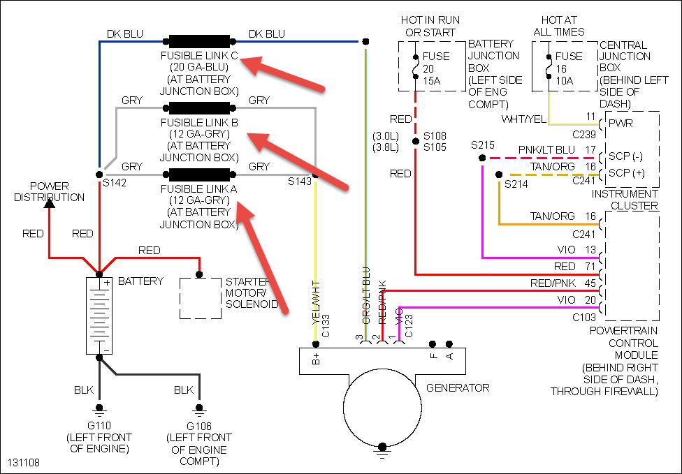
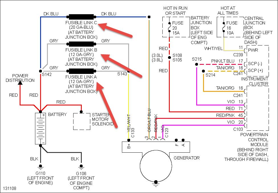
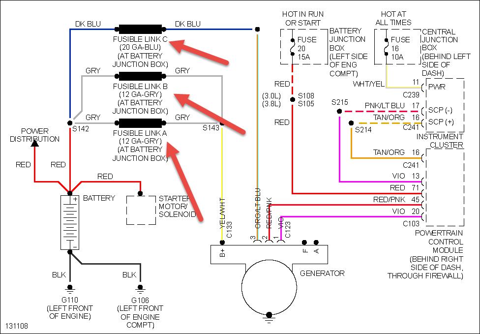
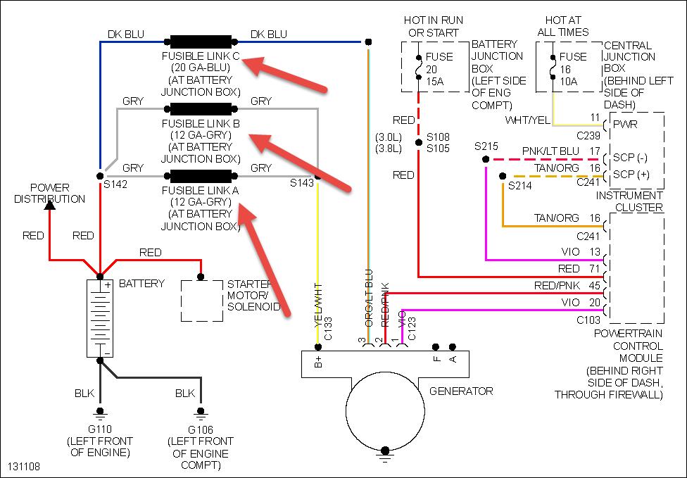
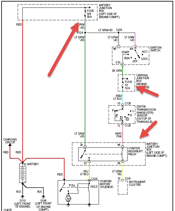
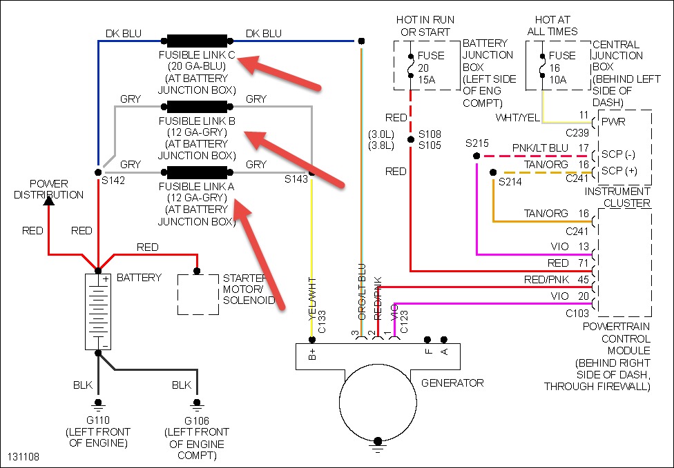
After sitting for extended lengths of time (3 hours or more) my van won't start. I'll get a clicking noise and it seems that the dash light flicker. I can jump it and get it to start without having to have the cables on for more than just a few seconds. As long as it's not been sitting for a long time it starts back up fine after having been shut off. I had the battery and alernator tested and the guy at the AutoZone told me they were both fine. We noticed that the van had a hard time starting in the winter (either really sluggish or not starting) and all the lights would be dim until it idled for a little while. The battery light would also come on during then too. The battery light has also come on since then but has not stayed on for long. Any Thoughts?



