Thursday, May 31st, 2012 AT 12:46 PM
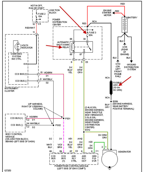
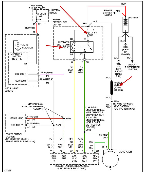
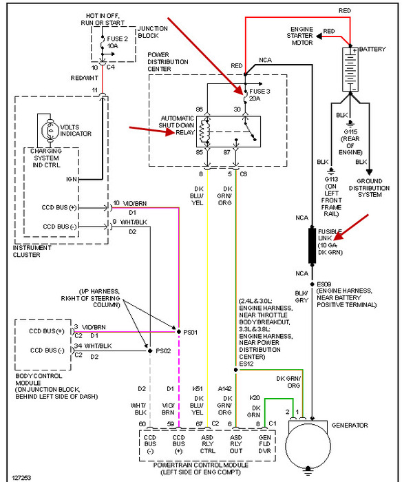
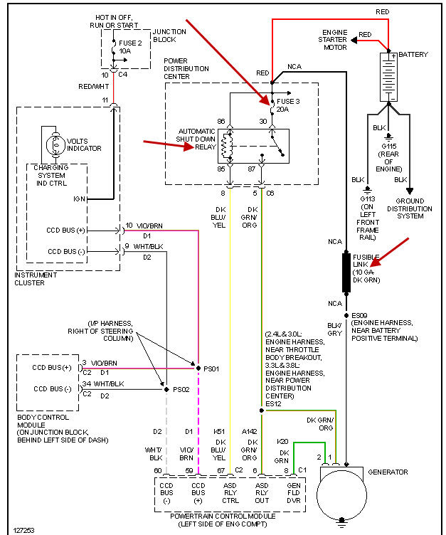
Just purchased a 2000 grand dodge caravan and purchased a new battery. However, car will crank, run, when I get to my destination, shut car off and moments later try to restart, it wont do anything. The lights come on, but until I put a charge to battery( which says fully charged) it wont crank. The engine light popped on, last night bkeihave had other small issues that were repaired nokt sure if thtswhy. It seems like the car gets hot and thats why the battery wont connect. Possible?Or altenator maybe. I thought though that altenators just went out no warning. Help please!



