Thursday, May 24th, 2012 AT 6:29 PM
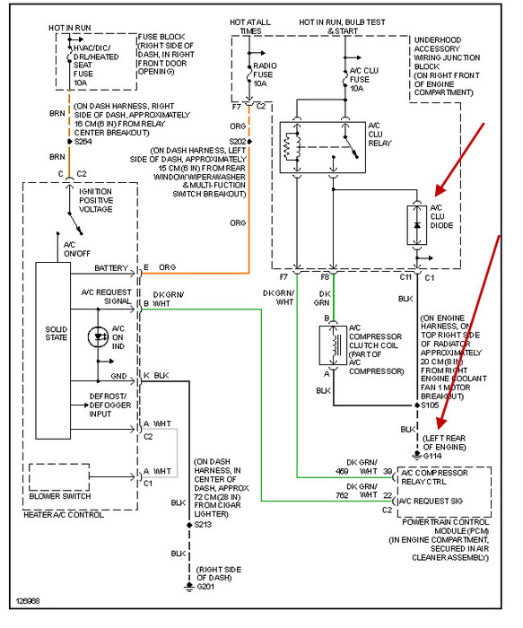
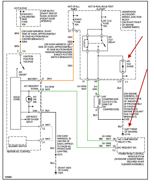
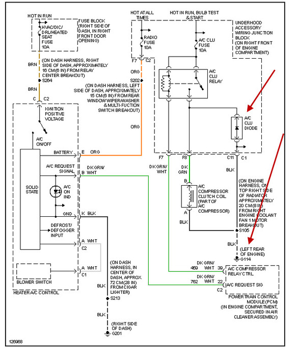
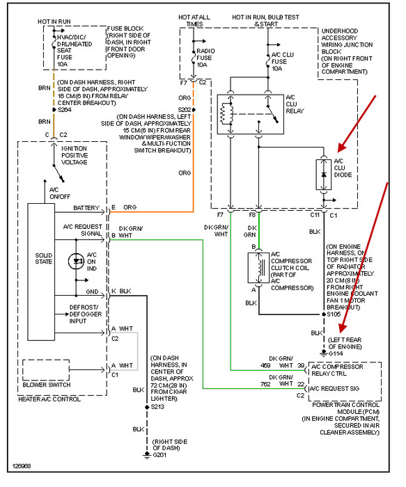
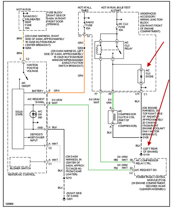
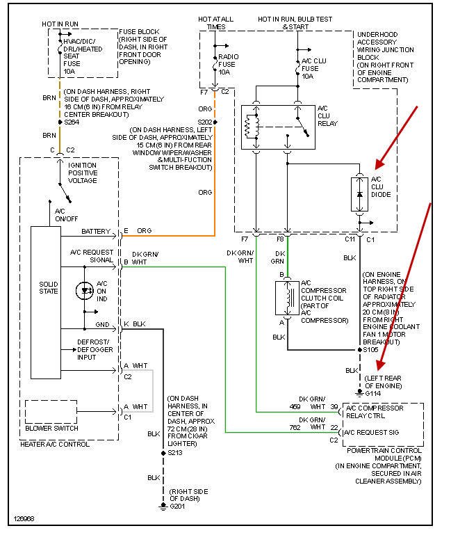
I have replaced the a/c clutch and am getting 14+ volts to the power side of the plug(the one that connects to the a/c clutch), but I do not have any ground. I just had the transmission rebuilt about two weeks ago, and the air condition worked fine for about a week and then stopped. I am 65 and disabled, I only get S.S. Disability.


