Ive put in a new fuel pump, 2wk ago, trk.

Tiny
ANONYMOUS
  • MEMBER
  • 2000 CHEVROLET SILVERADO
  • 138 MILES
Ive put in a new fuel pump, 2wk ago, trk started, and working good, how when I turn key I cant hear the pump humm and trk wont start. What other than pump should be checking for that will not enerized pump
Monday, February 18th, 2013 AT 10:21 PM

2 Replies

Tiny
JDL
  • MECHANIC
  • 16,098 POSTS
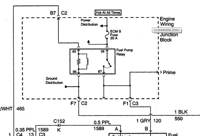
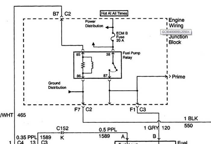
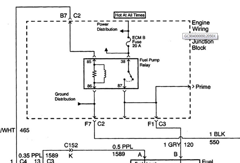
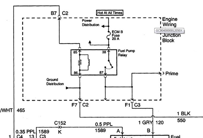
IN the diagram, check the ecmb fuse for voltage, hot all time. At the fuel pump relay, unplug the relay, use a jumper on the load side of relay. The load side of relay is the line with arrowhead, When relay is energized that line moves to other terminal, carries to fuel pump, on gray wire. At the fuel pump connector, black wire is ground. If the pump wont run with the jumper, then possible problem with wiring circuit to pump--wiring connector-- ground.

The pcm controls voltage to coil side of relay, usually dark green wire with white tracer. If no voltage there, possible issue with wiring circuit or pcm. Any applicable trouble codes?
Was this
answer
helpful?
Yes
No
Monday, February 18th, 2013 AT 11:10 PM
Tiny
JDL
  • MECHANIC
  • 16,098 POSTS
Just to add, I hope the new fuel pump is good?
Was this
answer
helpful?
Yes
No
Monday, February 18th, 2013 AT 11:11 PM

Please login or register to post a reply.