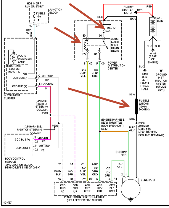
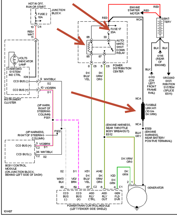
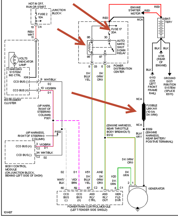
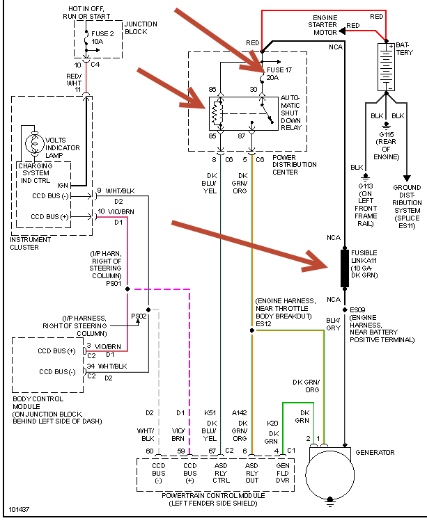
Friday, November 9th, 2012 AT 4:01 PM
Battery light came on then car died got a jump then went to auto zone checked starter, alternator, and charged battery said they all were good, next day all the lights went dim and car cut off and wouldn't start again what does this mean. Just got new spark plugs and oil changed about a week or so before this happen.




