Monday, March 11th, 2013 AT 2:27 PM
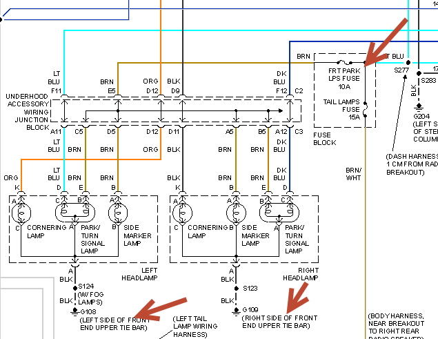
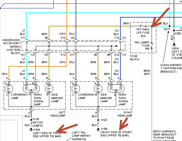
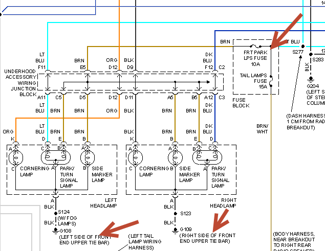
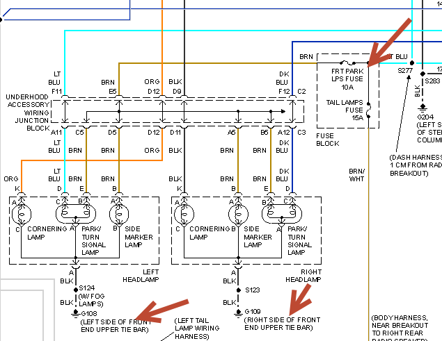
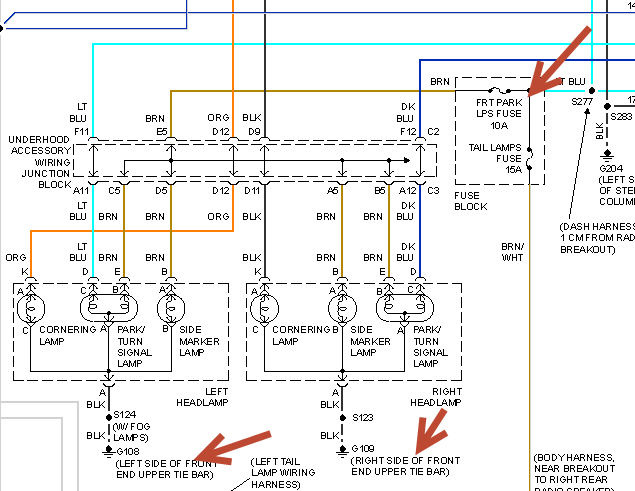
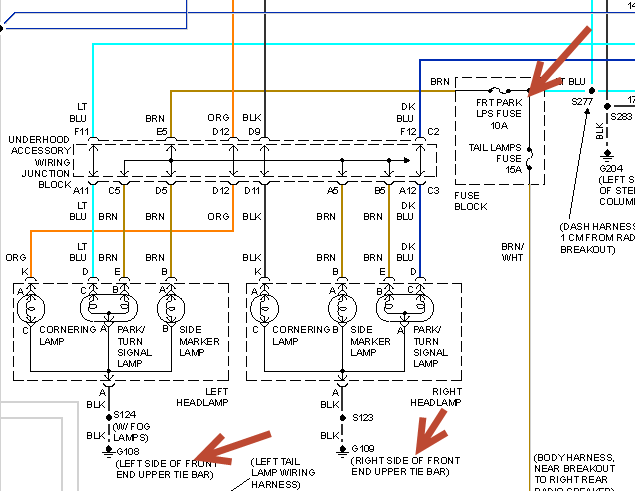
I have a 1999 olds intrigue rear blinkers will flash but front ones wont and I put new bulbs in the front and it blinks really fast inside car what is problem please help


