1999 Nissan Frontier electrical problem

Tiny
GARY1201
  • MEMBER
  • 1999 NISSAN FRONTIER
  • 6 CYL
  • 4WD
  • MANUAL
  • 199,864 MILES
The dashboard doesn't work, will not start, no turning signal, but has juice to radio and can pop start.
Wednesday, May 14th, 2014 AT 6:25 AM

3 Replies

Tiny
HMAC300
  • MECHANIC
  • 48,601 POSTS
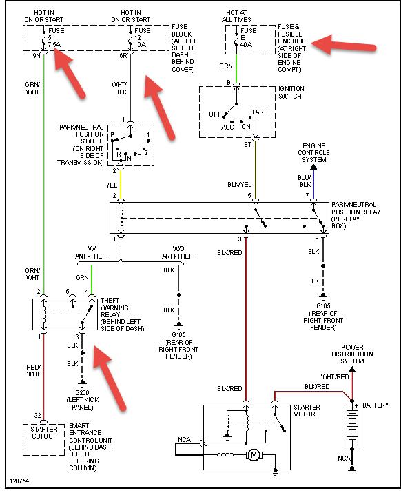
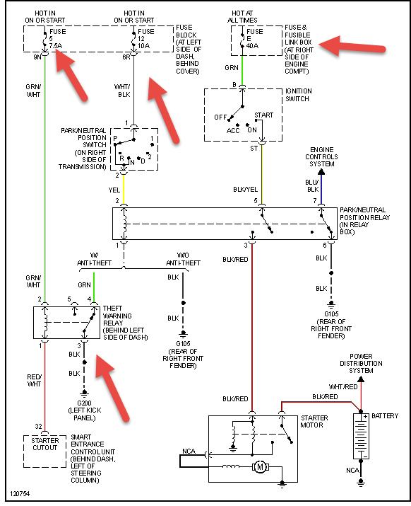
Check items pointed out in pic first, they try resetting your anti theft unit if no manual look online then if still not starting check battery for condition including load test.
Was this
answer
helpful?
Yes
No
Wednesday, May 14th, 2014 AT 8:00 AM
Tiny
GARY1201
  • MEMBER
  • 2 POSTS
I checked fuses there was 3 blown fuses. Changed ran about a minute and fuses blown again. Odometer, tack, speedometer, and thermostat not working. Fuse blown on turn signal changed it and found back bulb blown. Air bag light has been flashing for about a month and valve cover gaskets leak oil all over. Wondered if there are any wires near valve cover that might be shorting out by oil that I cant see?
Was this
answer
helpful?
Yes
No
Wednesday, May 14th, 2014 AT 7:25 PM
Tiny
HMAC300
  • MECHANIC
  • 48,601 POSTS
The only thing to do here is have the wiring check for shorts you will have ot trace each circuit down that is blown and fix it. You could check the harness where you suspect the problem to be. You should have it scanned to see why the air bag light is flashing as that might be the problem at least for one of the fuses.
Was this
answer
helpful?
Yes
No
Thursday, May 15th, 2014 AT 5:41 AM

Please login or register to post a reply.