Tuesday, August 12th, 2014 AT 12:46 PM
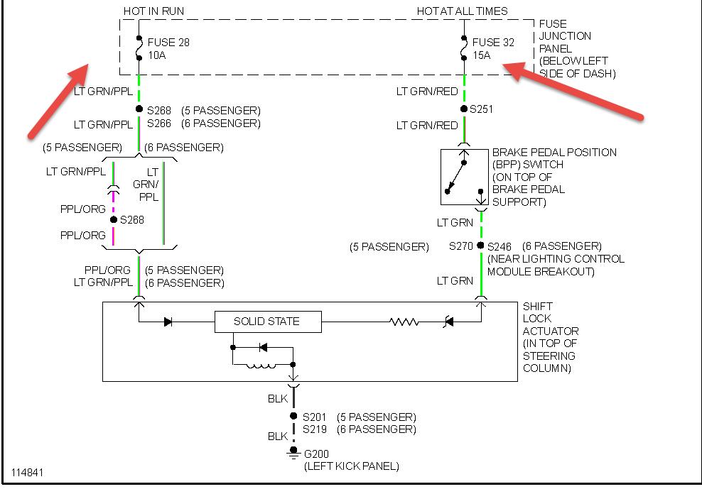
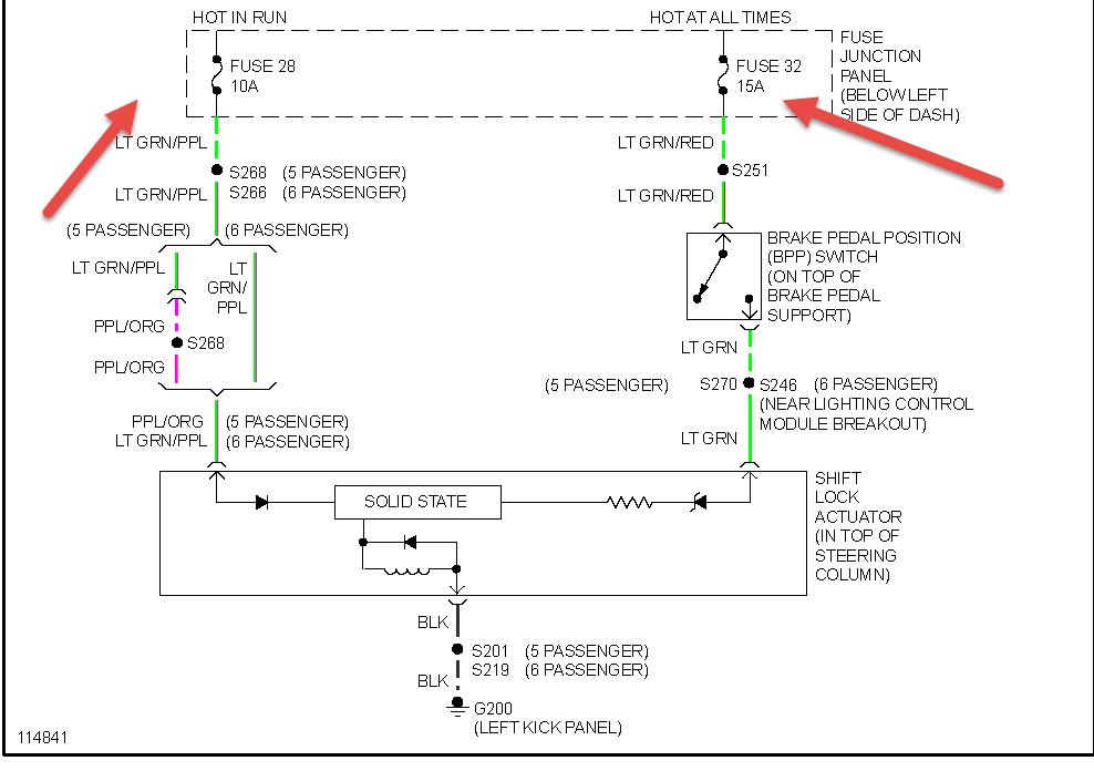
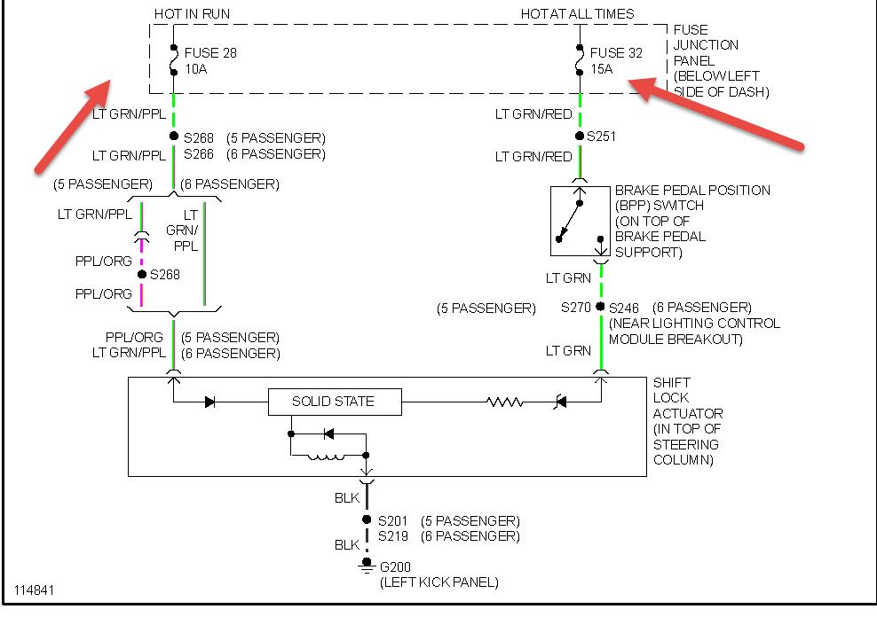
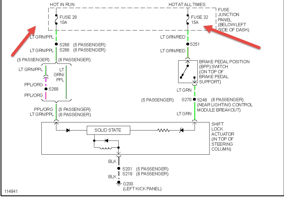
Car starts fine. Will not shift out of park. Brake lights are working. Can't find a good parts breakdown/maintenance reference to help troubleshoot or find an override. Where is the locking solenoid located? Does it have an override?



