Sunday, June 15th, 2014 AT 11:39 AM
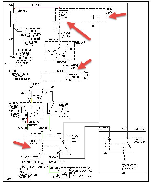
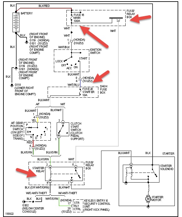
I have to make several attempts to get the engine to turn over. It will click like a bad battery connection or solenoid problem all has been checked and is ok. Eventually it will turn over and run great. Now after doing this for a month or so a clunk has begun in the auto transmission on shifting. It is gradually getting worse. One of the canister sensors at the back right of the engine that has a rubber hose to the manifold seems to get very hot. No one seems to know what this part is and is shown on schematics but not listed. Any ideas before I send it to the dealer.




