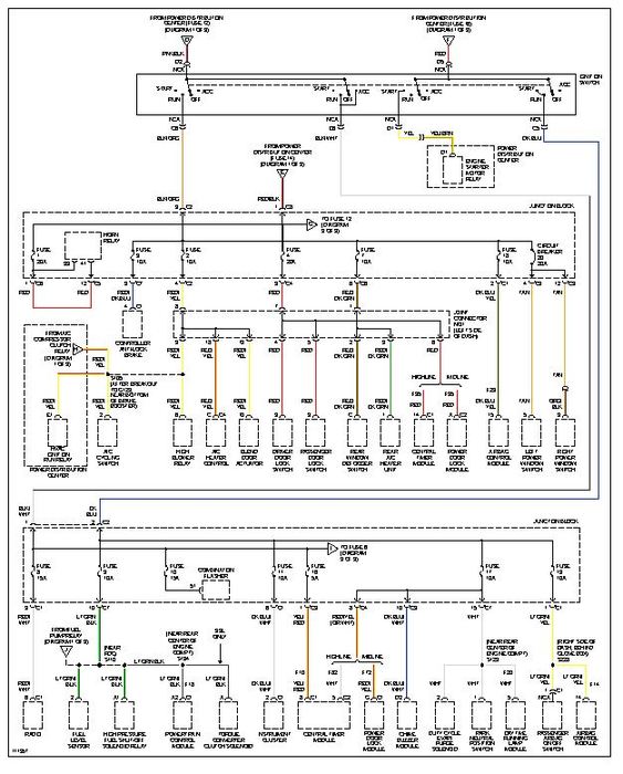
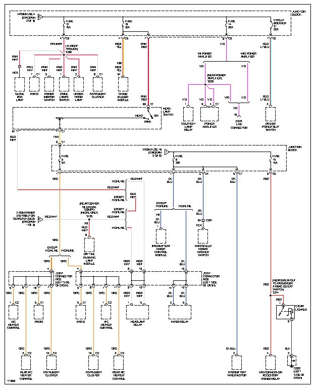
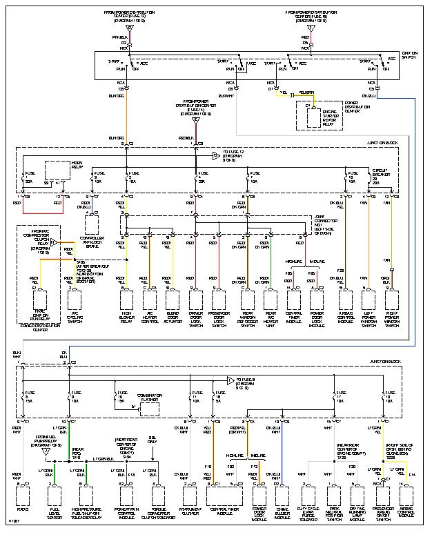
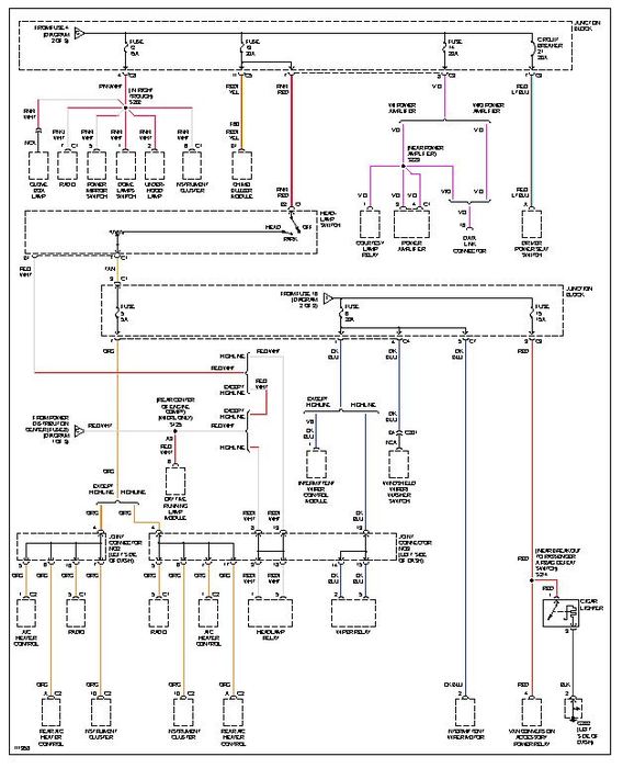
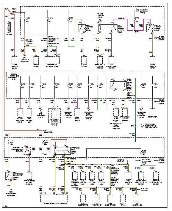
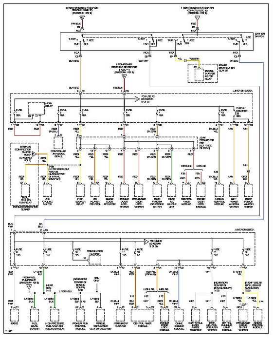
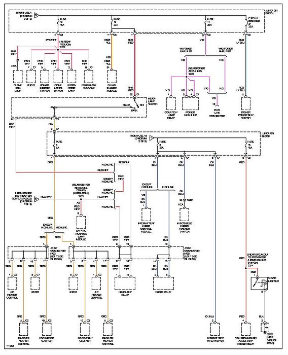
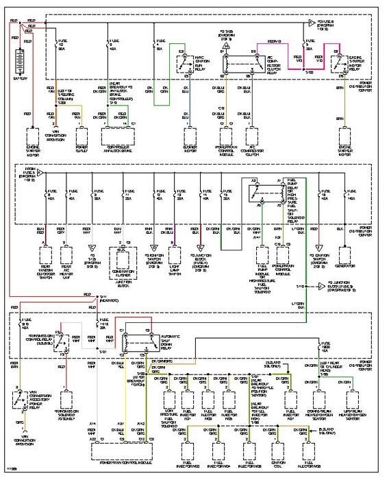
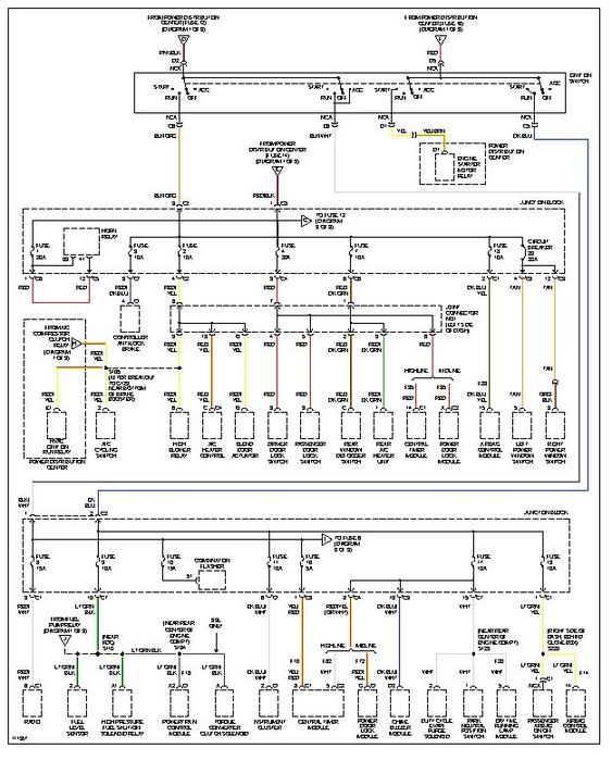
So when I hit the button to turn on the heated mirros it blows the blower motor fuse 10a. So when I turn on the heated mirror the heat and or ac and or defrost will not run. This happens every time with out fail. Also the heated mirror turns off at the same time almost like I'm blowing both of them out. I can't find the fuse for the heated mirrors. Is this a grounding issue. I took my door apart a few months ago to change the lock actuater. Please give me as much information in the answer as possible.
Tuesday, October 9th, 2012 AT 1:15 AM
