Monday, May 28th, 2012 AT 10:15 PM
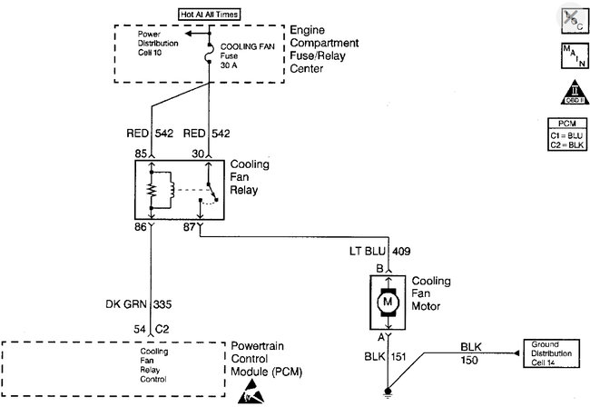
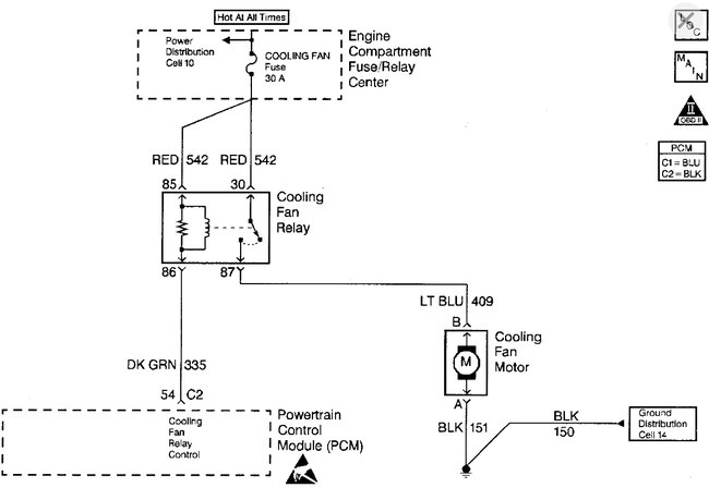
2.2 engine. Have checked all the usual suspects, fuse, relay, ect. As well as checked for voltage to the connector. No power to the connector going into the fan. Not even when ac is turned on. It did read 0.02 volts for a sec. Should there be voltage to the connector? And if there is supposed to be voltage to the connector then I know I have a wiring prob right? Just trying to see if there is anything else I can check before trying to dive into the wiring.









