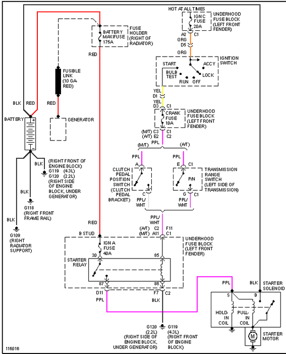
Friday, January 11th, 2013 AT 1:51 PM
Battery isnt dead, I cleaned the cables and checked the cables on the starter, but my car still will not crank, it wont even make any noise at the starter like its trying to start. What could it be?



