Air condition cooling fan

Tiny
CHANGTE
  • MEMBER
  • 1998 KIA MENTOR
  • 4 CYL
  • 2WD
  • AUTOMATIC
My KIA mentor air condition condenser cooling fan no power supply, how to fix it
Saturday, April 16th, 2011 AT 5:40 AM

4 Replies

Tiny
RASMATAZ
  • MECHANIC
  • 75,992 POSTS
Check the coolant temperature sensor/fan switch, fan relay and computer itself
Was this
answer
helpful?
Yes
No
Saturday, April 16th, 2011 AT 6:07 AM
Tiny
KHLOW2008
  • MECHANIC
  • 41,814 POSTS
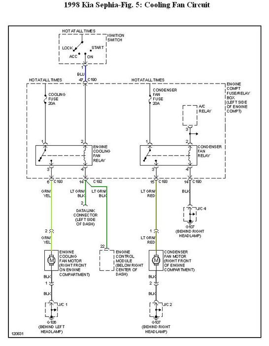
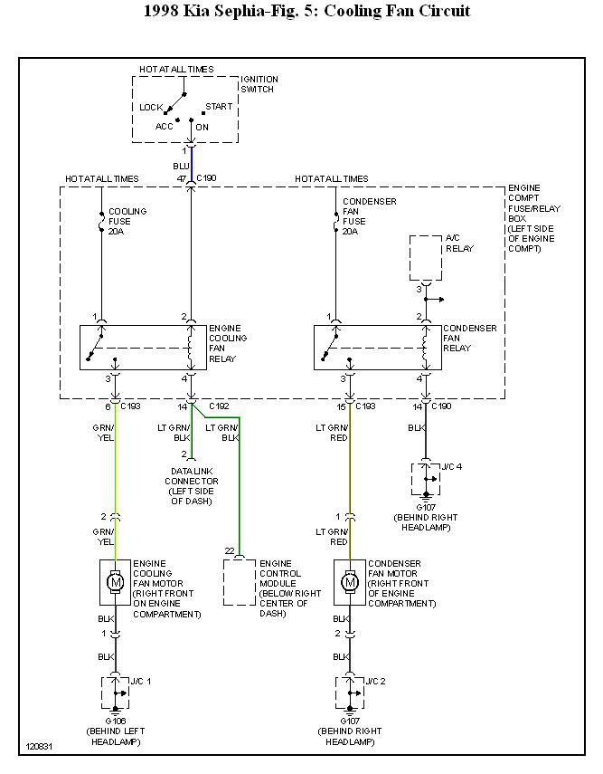
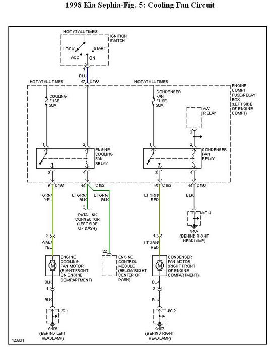
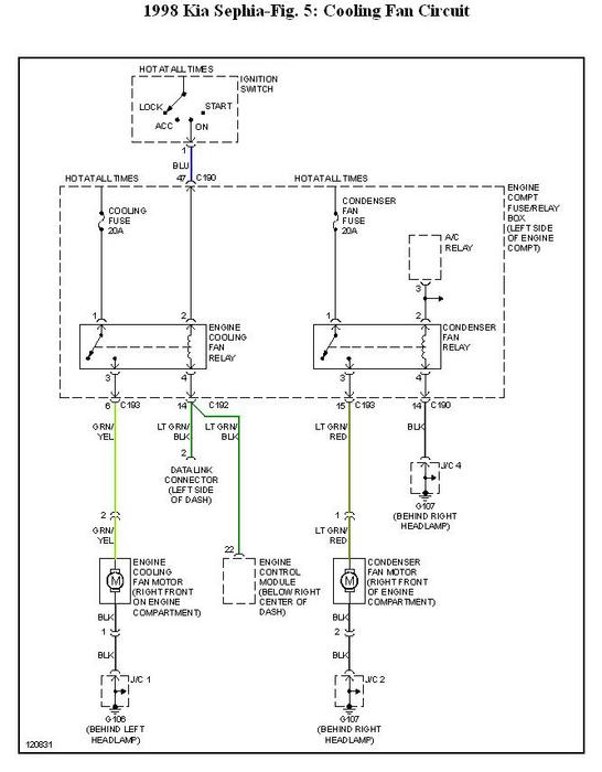
Attached is the cooling fan circuit.

If the A/C compressor works while condenser cooling fan does not, check the condenser fan fuse, relay and wire continuity. Have you verifief that the fan works when battery voltage is applied? You can try using a fused jumper across the relay terminals for the condenser fan.
Was this
answer
helpful?
Yes
No
-1
Saturday, April 16th, 2011 AT 12:23 PM
Tiny
CHANGTE
  • MEMBER
  • 32 POSTS
Thank you sir, actually I can't find the relay, in this car, behind the left headlight, there is a fuse box, only two relay inside, one for fuel pump and one for radiator cooling fan, behind the right headlight, there are two relay, one for compressor and one I don't know,
but it worked when compressor worked, I tried to take the power with 10A fuse and wire to the fan, but the fuse blew out.
I traced the power wire, it is directly to the car through the guard.
Is there anyone can help?
Was this
answer
helpful?
Yes
No
Sunday, April 17th, 2011 AT 9:39 AM
Tiny
KHLOW2008
  • MECHANIC
  • 41,814 POSTS
The fan is shorted if applying battery voltage to it results in the fuse blowing.

The relay next to the compressor relay should be the cooling fan relay.
Was this
answer
helpful?
Yes
No
Sunday, April 17th, 2011 AT 9:58 AM

Please login or register to post a reply.