Tuesday, August 19th, 2014 AT 12:07 AM
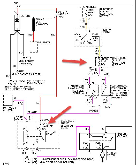
My 98 isuzu stopped running just as I was going over a speed bump. Cranks but does not start. Replaced starter relay switch and fuel relay switch no change cranks but does not start. Ordered fuel pump replaced fuel pump still nothing ( I should also mention that with key in the on position fuel pump does not prime). Also I did not bleed the fuel pump? Not sure if that matters, I would think I would still get the prime and that doesn't explain why it stalled on me in the first place and wont prime? Also while after replacing the pump and no fix I was playing around with my starter relay and jumped it with a paperclip now when I put the starter relay back the truck doesnt even crank and the starter relay doesnt click? Did I blow a fuse? Please help



