I have a Ford F-150 1998 Automatic 4WD

Tiny
NICHOLASENGERT
  • MEMBER
  • 1998 FORD F-150
  • 168,000 MILES
I have a Ford F-150 1998 Automatic 4WD. I recently purchased it. The seller said it has "electrical problems" we had to jump it originally. I left it running for a while, bought it and took it home (1-hour drive). I got home turned off the truck, came back about 5 minutes later and it wouldn't start. When you put the key in, lights come on, headlights work, and the door dings. When the key is turned, it clicks ONCE, and everything is dead, no lights no sound, you turn the key again and nothing. Nothing at all. EVERYTHING is dead. The battery tested good. I replaced both battery connections, and there is no corrosion to be found. The truck can still be jumped, but it cannot start under its own power. Any ideas on what is going on? Any help would be appreciated
Saturday, November 3rd, 2012 AT 4:01 PM

8 Replies

Tiny
HMAC300
  • MECHANIC
  • 48,601 POSTS
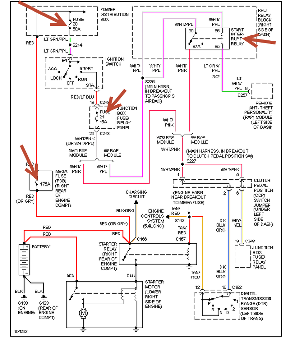
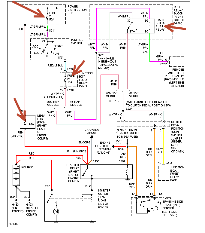
Check for fusilbe links at the relay on fender. They will connect to orange wires one may be burnt.
Was this
answer
helpful?
Yes
No
Saturday, November 3rd, 2012 AT 4:04 PM
Tiny
NICHOLASENGERT
  • MEMBER
  • 10 POSTS
I can't find any evidence of a burnt relay.
Was this
answer
helpful?
Yes
No
Saturday, November 3rd, 2012 AT 4:16 PM
Tiny
HMAC300
  • MECHANIC
  • 48,601 POSTS
Sorry screwed up, check the tings I have pointing arrow s to. It may be abad ignition switch too or power may not be goign through neurtal switch. Also check for a bad/poor ground. Also have battery checked for condition and charging system.
Was this
answer
helpful?
Yes
No
Saturday, November 3rd, 2012 AT 4:21 PM
Tiny
NICHOLASENGERT
  • MEMBER
  • 10 POSTS
Will do thank you very much!
Was this
answer
helpful?
Yes
No
Saturday, November 3rd, 2012 AT 4:28 PM
Tiny
CJ MEDEVAC
  • MECHANIC
  • 11,005 POSTS
I'M GONNA STAY WITH DOOR #1. THINGS HE HAS ALREADY CHECKED?

OTHER THAN WHAT WAS ALREADY SUGGESTED--THINGS YOU HAVE LOOKED AT ONCE. MAYBE DIG A LITTLE DEEPER

SOMETIMES IT'S JUST A MATTER OF GETTING IN THERE, AND GIVING IT SOME "TOUGH LOVE"

TRY THIS STUFF, BE DETERMINED WITH THE CONNECTIONS!

THIS IS SORTA GENERIC

INSURE YOUR BATTERY IS GOOD. AND ONCE YOU GET IT RUNNING, YOUR ALTERNATOR IS CHARGING (CAN BE CHECKED FOR FREE AT MOST AUTO PARTS STORES)

YOU COULD HAVE FAULTY RELAYS OR FUSES. SAVE THE COMPLICATED CRAP FOR LAST! (IF ANY)

REMOVE AND REPLACE "SUSPECT" FUSES SEVERAL TIMES--THIS MAY SCRAPE OFF CORROSION AND GIVE THEM BETTER CONTACT. DIELECTRIC GREASE SMEARED ON CONNECTION STUFF, WON'T HURT NUTHIN'

REMEMBER "NEW STUFF" CAN BE BAD TOO!

YOUR STARTER MAY BE BAD!

YOUR SOLENOID MAY BE BAD!

BATTERY COULD BE BAD!

MOST OF THE TIME, WHAT YOU READ BELOW IS USUALLY THE PROBLEM, YOU CAN FIND IT OR PAY SOMEONE THE BIG BUCKS TO FIND IT!

PEOPLE GET LAZY!----THEY DO NOT ACTUALLY DO THIS STUFF. JUST A QUICK GANDER FROM AFAR. AND NO HANDS ON

IT BITES 'EM IN THE BUTT. THEY COULDA BEEN RIDING LONG AGO!

****DISCONNECT THE BATTERY TO DO ALL OF THIS*******

********TAKE STUFF LOOSE (REALLY!--EVERY ONE OF 'EM!---ESPECIALLY WHERE CABLES AND WIRES ARE "MUSHED TOGETHER" WITH NUTS ON A STUD)*********

CLEAN"SCOOCH" THE CONNECTORS AROUND----TIGHTEN THE NUTS OR BOLTS WELL, WIRE BRUSH, KNIFE BLADE, WHATEVER IT TAKES TO CLEAN A CONNECTION! DO NOT JUST PASS OFF ANY BIG CABLE CONNECTION AS, "IT LOOKS GOOD".I MEAN "MAN HANDLE" EVERY CONNECTION EVERYWHERE.I MEAN THE BIGGER ONES AT 1ST

NO POWER AT ALL AFTER THE CLICK---DEFINITELY SOUNDS LIKE A BIG CABLE CONNECTION PROBLEM. SEE MY PICS. SOME OF MY COLOR CHOICES MAKE THEM HARD TO SEE

PAY SPECIAL ATTENTION TO THE BATTERY POSTS---CLAMPS---CABLE CONNECTIONS TO THE CLAMP (I'M TALKING ABOUT THE OLD STYLE "SQUEEZER" DEALEES, THAT HOLD THE CLAMP TO THE ACTUAL CABLE)

IF YOU CAN MOVE THE CABLE ON ONE SIDE OF THE "SQUEEZER THINGAMAJIG" AND YOU CAN SEE THE WIRES MOVE ON THE OTHER SIDE---GUESS WHAT. NOT TIGHT ENOUGH. OR YOU NEED TO "FLIP" THE SQUEEZER THINGEE OVER AND BOLT IT BACK DOWN, WITH THE "ZIG-ZAG" NOW MASHING INTO THE COPPER STRANDS

IF YOU CAN BARE HANDED MOVE A CLAMP ON A BATTERY POST (I MEAN GET ON IT!). THEN IT AIN'T TIGHT ENOUGH/ THE CLAMP IS STRETCHED OUT AND WILL TIGHTEN NO MORE (REPLACE THE CLAMP)NOTE THE NEGATIVE POST IS SMALLER THAN THE POSITIVE ONESELECT A PROPER CLAMP FOR EACH, THAT WILL TIGHTEN BEFORE IT RUNS OUT OF THREADS

IF YOU HAVE SIDE POST TERMINALS---REMOVE THE BOLT THAT SCREWS INTO THE BATTERY FROM THE SIDE TERMINAL (IT WILL POP OUT OF THE RUBBER)--TURN THE RUBBER INSIDE OUT SCRUB THE FLAT CONNECTOR WITH A WIRE BRUSH OR SCRAPE IT WITH A KNIFE, TILL IT'S CLEAN---SAME FOR ITS MATING SURFACE ON THE BATTERY!

MANY TIMES THERE AIN'T MUCH SLACK IN THE CABLE----NO WHINING!---YOU GOTTA GET IT CLEAN, ESPECIALLY IF YOU CAN SEE "GREEN CRAP" CAKED ON 'EM!

YEAH, IT'S NOT EZ TO GET IN THERE, BUT LOOK AT WHAT YOU WILL GO THRU IF YOU DON'T!

THIS IS WAR--YOU GOTTA CHECK IT ALL--ANY CONNECTION---POSITIVE OR NEGATIVE THAT A BIG CABLE BOLTS TO. GET YOUR HANDS DIRTY!

IF A CABLE GOES TO A BOX--IT GOES ON THRU IT---CLEAN CONNECTIONS COMING AND GOING---TO WHERE EVER THEY GO!

EVENTUALLY YOU WILL REACH THE STARTER CONNECTION (POS)AND THE ENGINE/ BODY (NEG)

DON'T TELL THE SHOP, AS YOU GIVE 'EM YOUR $$$---WHILE WHINING---"I WAS TOLD TO CLEAN THAT CONNECTION, AND I DIDN'T!"

AS YOU PROGRESS, TRY TO CRANK HIM UP AS YOU GO---YOU MAY FIND EXACTLY WHICH CONNECTION WAS THE PROBLEM!

I'VE SEEN THIS SAME CATASTROPHE, MANY MANY TIMES (I SAW IT NOT TOO LONG AGO), AS I WAS ABOUT TO "CAR DOLLY" A FRIEND'S TRUCK IN, THEN I DID THE CHECKS, IT WAS THE SIDE POSTS ON THE BATTERY CONNECTIONS). AND IT'S SO SIMPLE TO FIX. SAD THING, WHEN I GOT THERE, NOTHING HAD BEEN DONE 'CEPT AN ATTEMPTED JUMP START.I WAS GONNA HAVE TO PULL HIM 40 MILES, HE WASTED 3 HOURS OF MY TIME. LAZY, LAZY, LAZY

YOU COULD BE RUNNING BEFORE YOUR "CALVARY" ARRIVES!

RETURN WITH GOOD NEWS!

OR YOUR FINDINGS AND WE WILL CONTINUE

THE MEDIC
Was this
answer
helpful?
Yes
No
Sunday, November 4th, 2012 AT 4:44 AM
Tiny
NICHOLASENGERT
  • MEMBER
  • 10 POSTS
The problem was a bad ground wire connection to the frame under the car. It was by the fender. A good way to test the ground connection is I put jumper cables from the negative battery post, and grounded the other end, leaving the positive ends unconnected and the truck started itself right up, and it was matter of cleaning all of the connections coming from the wire. Thank you so much for all of your help!
Was this
answer
helpful?
Yes
No
Tuesday, November 6th, 2012 AT 8:53 PM
Tiny
CJ MEDEVAC
  • MECHANIC
  • 11,005 POSTS
AIRBORNE!

KEEP YOURS MAINTAINED. SEND YOUR BUDDIES TO US

THE MEDIC
Was this
answer
helpful?
Yes
No
Tuesday, November 6th, 2012 AT 9:51 PM
Tiny
CARLOSDORSEY
  • MEMBER
  • 2 POSTS
Im carlos I had the same problem. But figure it out? It was the wiring from the sendor on the firewall the wire was broken going back to the main box to start it. (Starter)
Was this
answer
helpful?
Yes
No
Sunday, February 3rd, 2013 AT 6:02 AM

Please login or register to post a reply.