About starter again

Tiny
MARYANNLAZENBY
  • MEMBER
  • 1998 FORD F-150
  • 180,000 MILES
How many wires go back on the starter
Tuesday, October 9th, 2012 AT 4:17 PM

1 Reply

Tiny
DRCRANKNWRENCH
  • MECHANIC
  • 3,380 POSTS
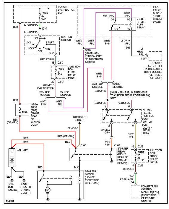
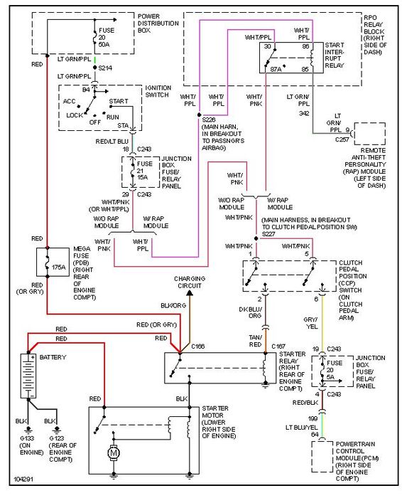
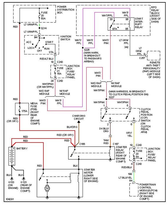
There are only two wires that actually hook to the starter mnotor itself positive and negative. To avoid any confusion ai am sending you wiring diagrams for the starter circuit one is for automatic transmission the other for manual tranmission and that one is labeled manual.
So it should be easy to see the relay and everything.
Was this
answer
helpful?
Yes
No
Tuesday, October 9th, 2012 AT 4:35 PM

Please login or register to post a reply.