Neutral safety switch bypass

Tiny
ANONYMOUS
  • MEMBER
  • 1998 CHEVROLET MONTE CARLO
  • 99,000 MILES
How do I bypass the neutral safety switch
Sunday, October 28th, 2012 AT 1:08 PM

1 Reply

Tiny
KASEKENNY
  • MECHANIC
  • 18,907 POSTS
Sounds like you may have an issue with the starter not working as that is the normal failure when needing this switch to be bypassed.

If that is the case, here is a guide that will help with this:

https://www.2carpros.com/articles/starter-not-working-repair

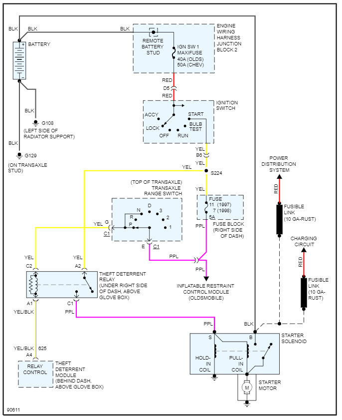
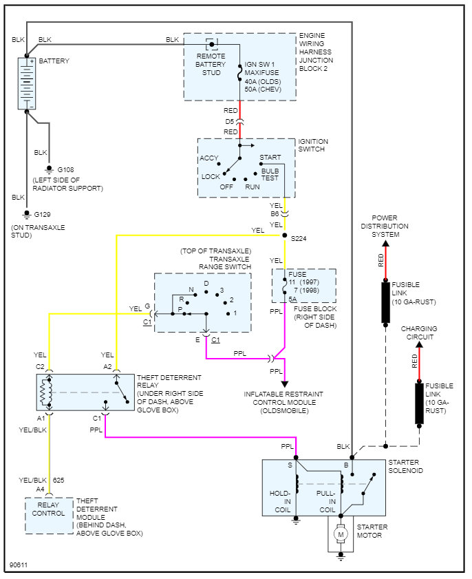
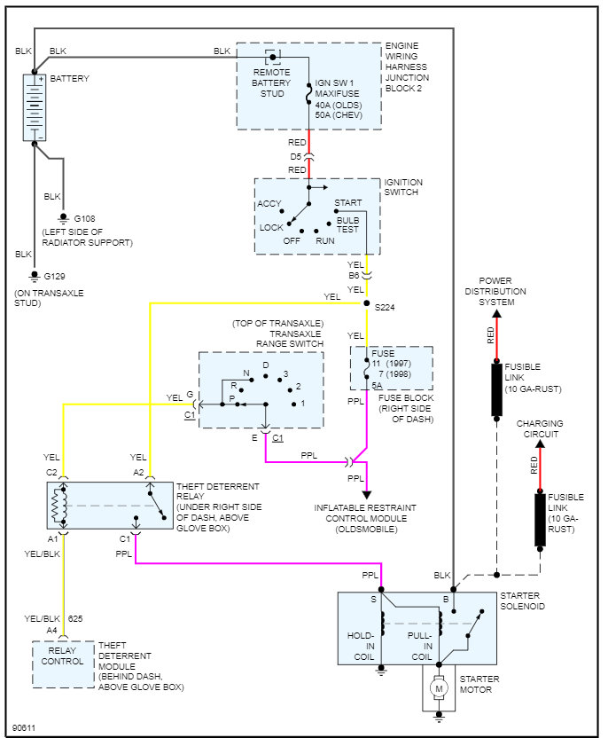
You do not have a traditional park neutral switch but instead what is called a range switch. This means when you shift gears, there is voltage on a different circuit telling the control module that you are in park or neutral.

So, if you want to bypass it to start the engine, you need to jump pin E to pin G on C1 at the range switch.

Please see the diagram below that will show more detail on this. However, this will not allow you to drive the vehicle as you will need to move the jump each time you want to change gears. So, I would suggest replacing the switch if it is faulty.

Please let us know what other questions you have on this. Thanks
Was this
answer
helpful?
Yes
No
-1
Sunday, February 20th, 2022 AT 7:21 AM

Please login or register to post a reply.