Thursday, May 5th, 2011 AT 7:30 PM
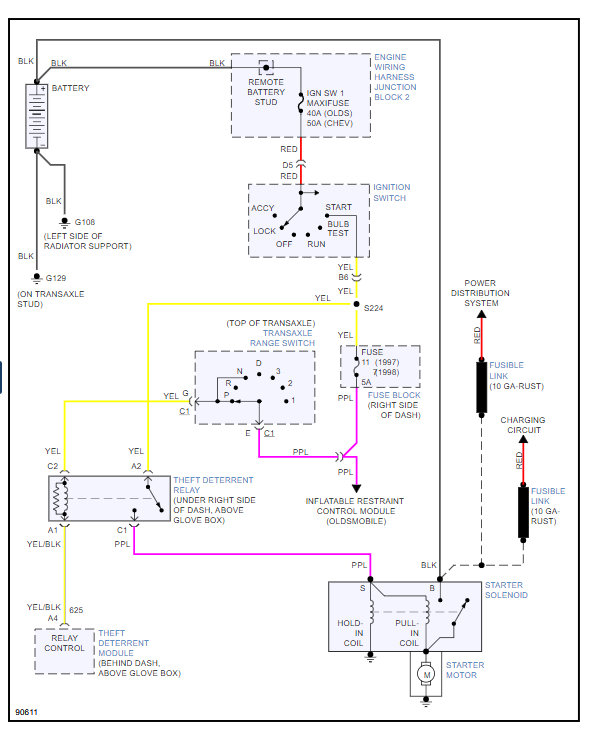
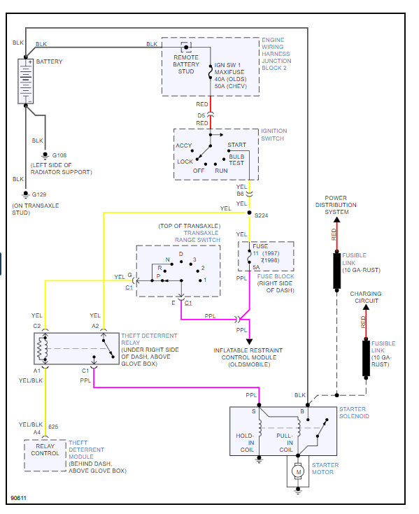
98 chevy lumina car 3.1 engine. Took the starter off but didnt label the wires, Does the orange cable go on the bigger stud then the purple one on the smaller stud. There is one cable left its black and it ran with the orange one from the battery but spits aways seperately halfway there: does this go on the same post as the orange cable? Thanks.



