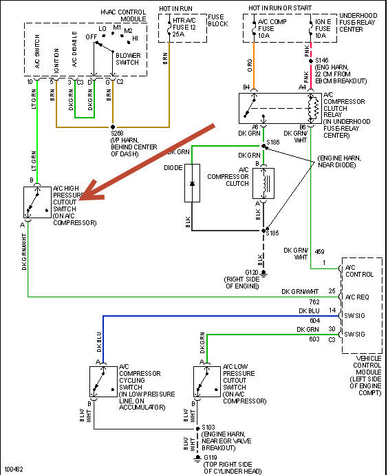
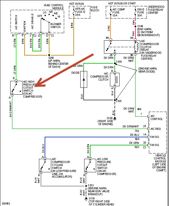
working. While checking out the system I found a small plug that had been melted.
I recently had to replace the intake manifold gasket and missed it. I couldn't see it in any of
the pics I took during that job but finally
found thatit plugs into the back of the compressor. Its a two prong female plug with a dark green wire with a wht stripe and a light green wire. The plastic plug totally melted away but the wire and connectorsare good.
My questions are.
1. Could that be why the controles are out?
2. If so do I need to replace the control panel or can it be fixed?
3. How can I tell wich wire goes on wich prong.
I have a recharge kit ready to go I'd just like to see some results before I go get parts.
Any answers tips, tricks, suggestions, or information will be greatly appreciated.
Thanks, Bobby
Sunday, August 11th, 2013 AT 3:50 AM



