Saturday, June 4th, 2011 AT 4:05 AM
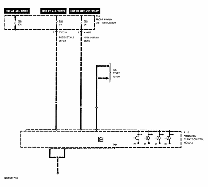
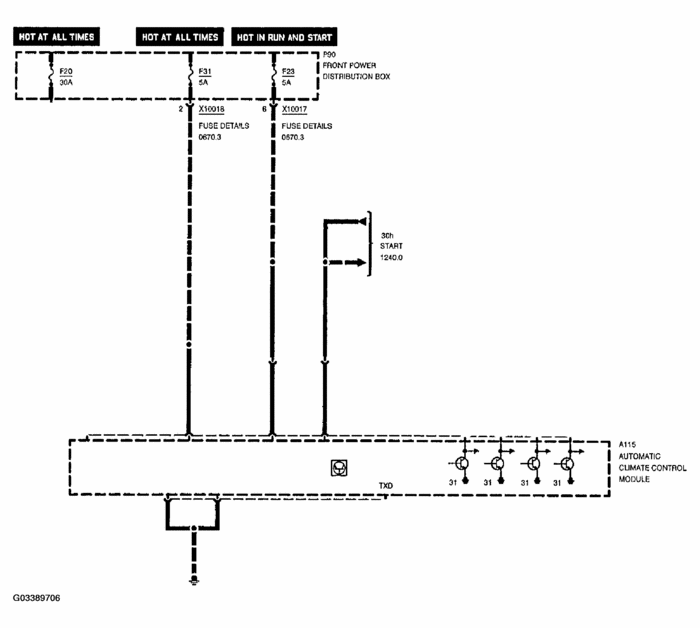
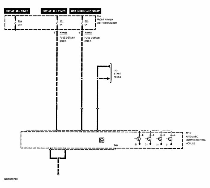
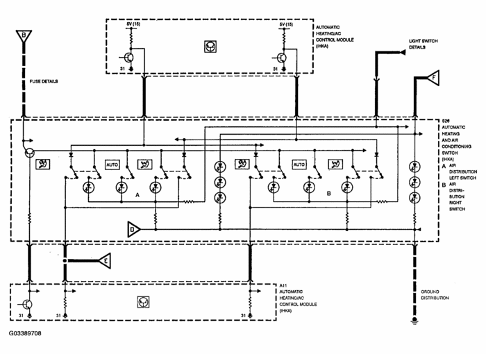
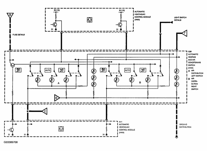
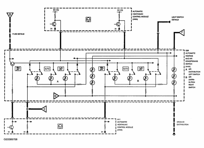
I replaced the climate control unit in the dash, it was in peices when I bought the car. Now it seems there is no power to it. I checked the fuses, and replaced them, they where missing. Where where do I go from here




