Sunday, February 19th, 2012 AT 5:12 PM
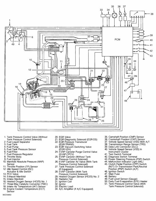
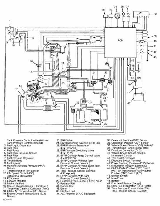
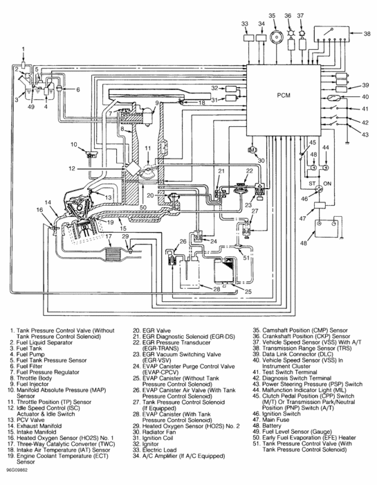
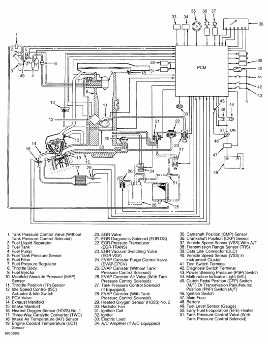
I hope the Vacuum routing hoses in my car (Zen98, Carb model) are not connected as factory default, my car also has an air conditioner.



