When I try to start it

Tiny
ANONYMOUS
  • MEMBER
  • 1997 PONTIAC FIREBIRD
  • 1,000 MILES
When I try to start it. The engine will not turn over. I checked the fuses.
Sunday, February 17th, 2013 AT 8:11 PM

2 Replies

Tiny
JDL
  • MECHANIC
  • 16,098 POSTS
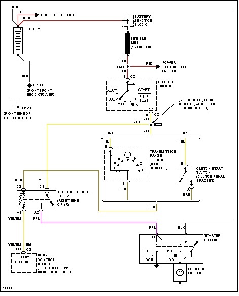
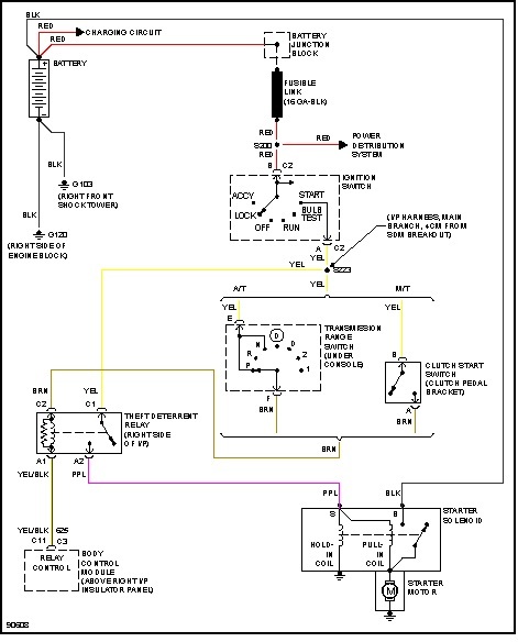
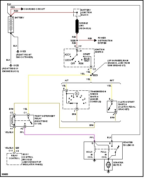
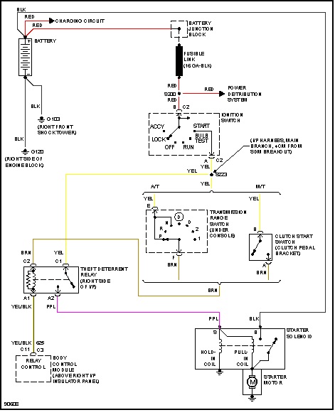
If the starter motor won't crank, have to check the starter motor wiring circuit. Battery has a full charge and battery connections all clean and tight? If the starter motor won't crank, some possible issues, ignition switch--neutral or clutch switch depending on your tranny--the starter itself. Another possible issue is your security system, where applicable. Your engine isn't froze-up, is it?

Any testing at the starter, make sure tranny is in park or neutral and the parking brake is set.
Was this
answer
helpful?
Yes
No
Sunday, February 17th, 2013 AT 8:27 PM
Tiny
JDL
  • MECHANIC
  • 16,098 POSTS
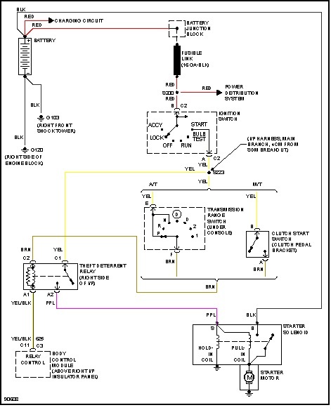
As you can see from diagram, your security system can be a problem.
Was this
answer
helpful?
Yes
No
Sunday, February 17th, 2013 AT 8:31 PM

Please login or register to post a reply.