1997 Mercury Sable Wagon 3.0 DOHC

Tiny
RICKO700
  • MEMBER
  • 1997 MERCURY SABLE
  • 6 CYL
  • FWD
  • AUTOMATIC
  • 130,000 MILES
97 mercury sable not charging checked fuse in box under hood is there any other fuses I can check how do I trouble shoot before getting in to the night mare alternator its a 3.0 dohc I just replaced the starter the wire coming out of starter to solenoid was corroded and was taken apart before I got the car the only wires I see for the starter are the battery cable and another that plugs into a spade terminal the battery goes dead rather quickly not charging at all. Also the tachomer seems to stop working after the car runs a little bit.
Friday, December 10th, 2010 AT 4:50 PM

5 Replies

Tiny
BMRFIXIT
  • MECHANIC
  • 19,053 POSTS
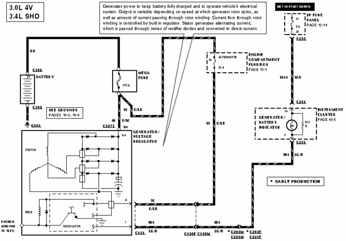
LET ME KNOW IF YOU NEED THE WIRING DIAGRAM

Generator Circuit
The generator circuits function as follows:

Battery Positive Voltage (B+) Output

The generator output is supplied through the battery positive voltage (B+ ) output connection to the battery and electrical system.

I Circuit

The I circuit, or ignition circuit:

turns on the voltage regulator.
Is HOT with the ignition switch in the RUN position.
Turns the warning indicator ON if there is a fault in the charging system operation or associated wiring circuits.
A Circuit

The A circuit, or battery-sense circuit:

senses the battery voltage. The voltage regulator uses this to determine the generator (GEN) (10300) output.
Supplies power to the generator field coil.
Is HOT at all times.
Is protected by a fuse in the power distribution box.
S Circuit

The S circuit, or stator circuit is used to feed back a voltage signal from the generator to the voltage regulator.

Voltage is typically half of the battery voltage (B+).
Voltage is used by the voltage regulator to turn off the warning indicator.

3.0L (4V)

Removal

Disconnect the battery ground cable.

Remove the accessory drive belt from the generator pulley.

Remove the power steering line bracket and heater hose support bracket from the generator.

Remove the upper generator bolts.

Partially raise the vehicle on a hoist.

Remove the right front wheel.

Remove the lower fender splash shield retainers and position the shield out of the way.

Remove the generator splash shield.

Raise the vehicle.

Disconnect the electrical connector and remove the battery positive cable from the generator.

Position an adjustable stand to the subframe.

Remove the right subframe bolts.

Remove the lower generator bolt.

Lower the subframe to provide clearance.

Remove the generator.

Installation

NOTE: Do not tighten the lower bolt.

Install the generator and the lower bolt.

Raise the subframe and install the subframe bolts. Tighten the bolts to 90 Nm (66 lb-ft).

Remove the adjustable stand.

Lower the vehicle.

Install the upper generator bolts and tighten them to 25 Nm (18 lb-ft).

Install the power steering line bracket and the heater hose support bracket. Tighten the nut to 20 Nm (15 lb-ft).

Install the accessory drive belt. .

Partially raise the vehicle.

Tighten the lower generator bolt to 25 Nm (18 lb-ft).

Connect the generator electrical connector.

Install the battery positive B+ cable and nut. Tighten the cable nut to 10 Nm (89 lb-in).

Install the generator splash shield.

Install the fender splash shield and the retainers.

Install the right front wheel.

Lower the vehicle.

Connect the negative battery cable.
Was this
answer
helpful?
Yes
No
+1
Friday, December 10th, 2010 AT 5:08 PM
Tiny
BMRFIXIT
  • MECHANIC
  • 19,053 POSTS
YOU HAVE FUSES UNDER THE HOOD AND UNDER THE DASH
USE A TEST LIGHT AND CHECK FUSES
THIS IS THE WIRING DIAGRAM
Was this
answer
helpful?
Yes
No
+1
Friday, December 10th, 2010 AT 5:13 PM
Tiny
RICKO700
  • MEMBER
  • 5 POSTS
Where is the loction of fuse under dash? Or should I just start removing te alternator what would you do thanks Ric
Was this
answer
helpful?
Yes
No
Friday, December 10th, 2010 AT 5:21 PM
Tiny
BMRFIXIT
  • MECHANIC
  • 19,053 POSTS
NOT KNOWING THE HISTORY AND THE CONDITION OF THE ELECTRICAL SYSTEM AND THE WIRING HARNESS
I WOULD CHECK FUSES AND WIRING 1ST
MAKE SURE YOU HAVE POWER AT THE ALTERNATOR
CHECK THE WIRING DIAGRAM
Was this
answer
helpful?
Yes
No
Friday, December 10th, 2010 AT 11:24 PM
Tiny
RICKO700
  • MEMBER
  • 5 POSTS
I am not getting ignition power to my alternator, also my battery light in dash panel does not work bulb is good dont know where to check for power to track this down
Was this
answer
helpful?
Yes
No
-1
Saturday, March 12th, 2011 AT 1:43 PM

Please login or register to post a reply.