Sunday, March 2nd, 2014 AT 9:04 AM
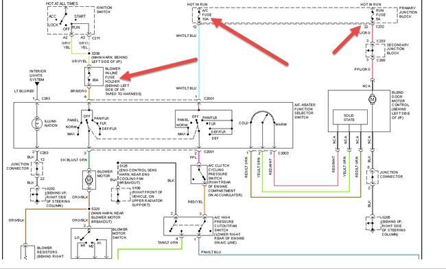
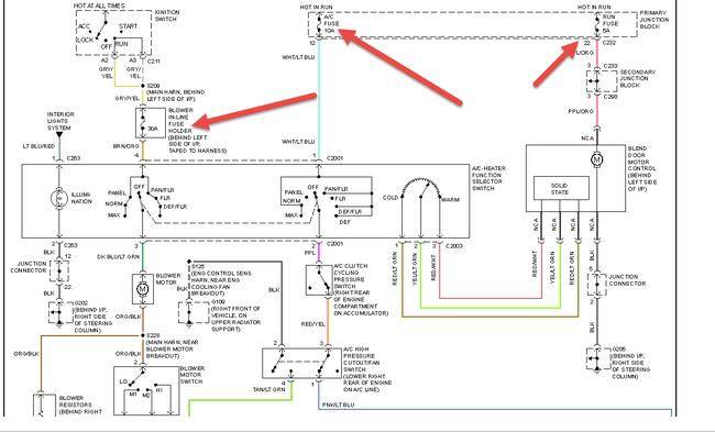
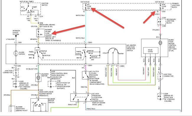
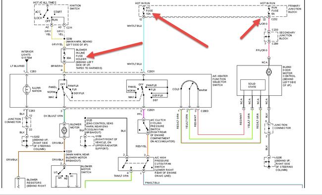
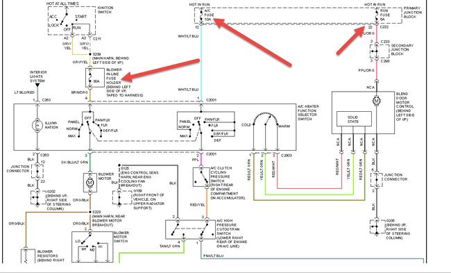
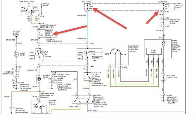
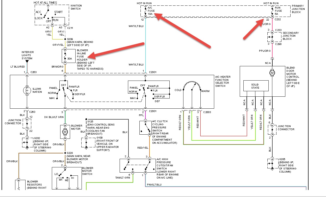
I have been having problems with my heater on my 97 cougar I have replaced every thing and it still wouldn't work, so I rigged up a switch from the heater motor to run right off the battery and it worked just fine, but I would like to know if its not working because of a wiring problem from the controls to the motor. Thanks for your time.



