Friday, January 6th, 2012 AT 1:34 AM
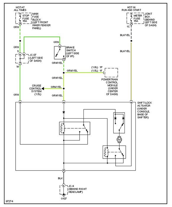
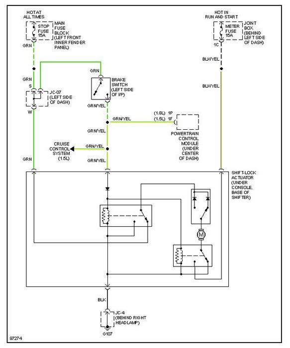
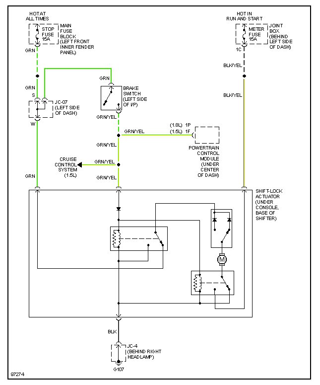
My car has a manual transmissom and it also has cruise control, the battery is fully charged and all of the lights come on bright. It just will not crank over, the starter will not make any noise at all. I suspect that it is the Starter Interlock Switch, but I have 2 switches on my clutch pedal( one on the top of the pedal and one on the floor board ) and I do not know which one I should replace. Nor do I have any idea how to by pass the one on the floor ( 4 wires as best as I can tell ) and the one on the top I can barely get to. Any suggestions at this time would be helpful as I can not afford to pay someone else to fix it.



