1997 Lincoln Continental Blend Door Actuator

Tiny
D0RIANN1
  • MEMBER
  • 1997 LINCOLN CONTINENTAL
  • 4.6L
  • V8
  • FWD
  • AUTOMATIC
  • 180,000 MILES
I need to replace my blend door actuator on 97 Lincoln Continent but can't find a diagram how to get to the blend door actuator. It's a column shift not center shift. Cup holders are under the climate control
Monday, December 9th, 2013 AT 10:43 PM

1 Reply

Tiny
HMAC300
  • MECHANIC
  • 48,601 POSTS
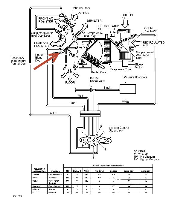
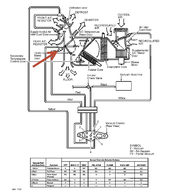
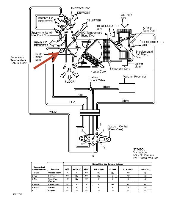
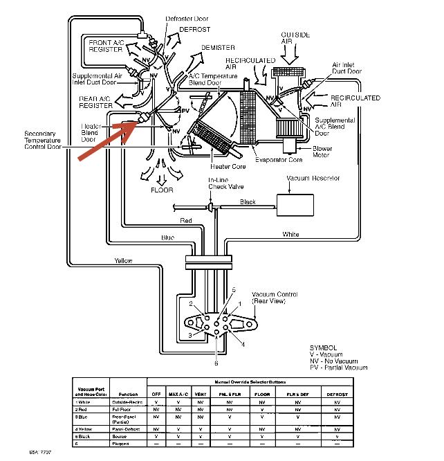
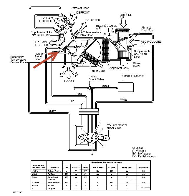
Disconnect negative battery cable. Disengage 2 push pins retaining instrument panel insulator to instrument panel. Detach courtesy lamp from panel insulator. Working from under instrument panel, remove 2 screws and metal cover from evaporator housing. Remove blend door actuator electrical connector from bracket on A/C evaporator housing.
Remove 3 blend door actuator screws. Lift actuator vertically approximately 1/2" (12 mm) to disengage it from bracket and actuator shaft. Pull actuator back toward passenger compartment to complete removal. The mounting bracket remains in place on the A/C evaporator housing.
To install, reverse removal procedure. After actuator is installed, disconnect positive battery cable. After 30 seconds, reconnect cable to terminal. Actuator adjustment will be automatic
check for a vacuum leak first as these are vacuum controlled.
Was this
answer
helpful?
Yes
No
+2
Tuesday, December 10th, 2013 AT 6:05 AM

Please login or register to post a reply.