Monday, November 11th, 2013 AT 11:40 AM
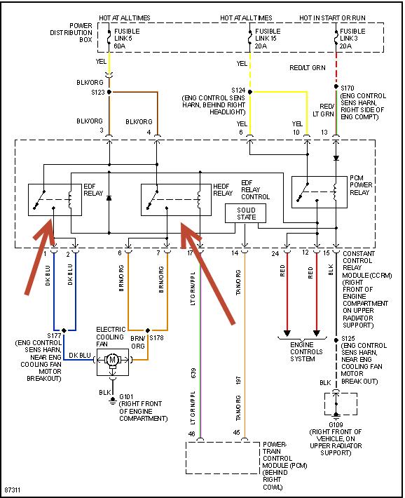
When I bought the car cel was on. I scanned the codes it said all four o2 sensors were shot. The car has a studder at idle and while driving but only at low rpm's I also noticed that the electric cooling fan comes on when I turn the key to on position and the car will only turn over untill the fan stops. As soon as the fan tuns of she fires I'm told that that is a relay problem in the ccrm not the PCM. Anyway I changed all four o2 sensors and cleared the codes and its still throwing codes for the o2 sensors. I was told that this could be the maf sensor or PCM. Havnt tested either of them yet but when you pull the maf sensor plug while it runs it wants to almost die instantly. I have replaced all o2 sensors, plugs and wires, Pcv, air and fuel filters and changed the oil. I know these cars are notorious for problems with the maf and PCM so I'm wondering if I'm heading in the right direction? Any help would be appreciated. Thanks
