HOME
ASK A QUESTION
REPAIR GUIDES
BECOME A MEMBER
LOG IN
Login with Facebook
OR
Remember me
NOT A MEMBER?
FORGOT PASSWORD?
CONTACT US
PRIVACY POLICY
TERMS AND CONDITIONS
☰
Home
Ford
Mustang
Exterior Light
Running Light
Why will my tail lights not burn when routed.
ANONYMOUS
MEMBER
1997 FORD MUSTANG
90,000 MILES
Why will my tail lights not burn when routed through the light switch on1997 ford mustang
Tuesday, April 9th, 2013 AT 4:59 PM
2 Replies
JDL
MECHANIC
16,098 POSTS
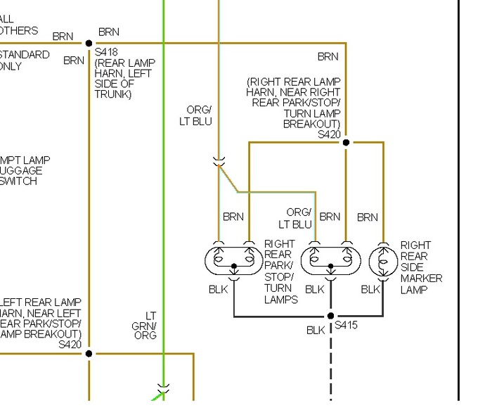
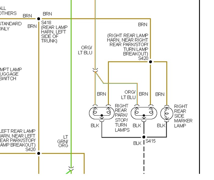
Did you check for voltage and ground at the lamp wiring? Check for voltage at splice s418 in diagram. Might be a problem with wiring circuit?
Image (Click to make bigger)
Was this
answer
helpful?
Yes
No
Tuesday, April 9th, 2013 AT 5:11 PM
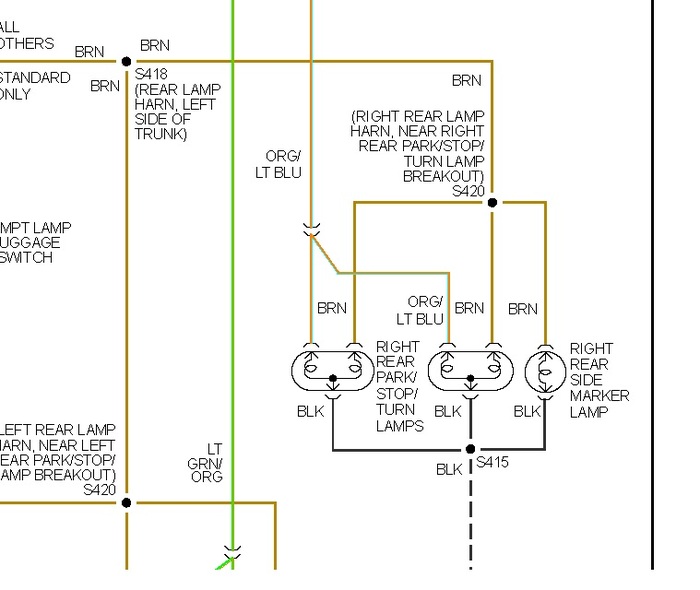
JDL
MECHANIC
16,098 POSTS
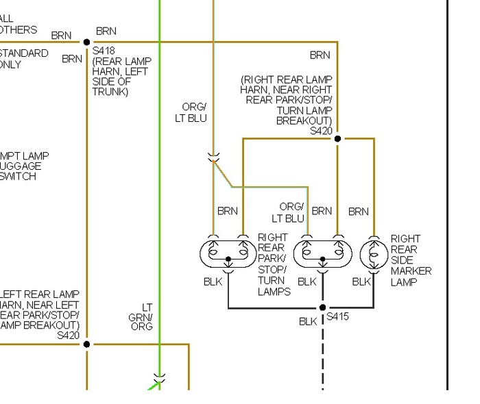
Just to add, you can check voltage to and from the main light switch.
Image (Click to make bigger)
Was this
answer
helpful?
Yes
No
Tuesday, April 9th, 2013 AT 5:15 PM
Please
login
or
register
to post a reply.
Related Running Light Content
Why Are My Left Headlights And Taillights Blinking...
After I Added Aftermarket Head/taillights, My Left Side Head And Tail Lights Have Been Blinking Faster Than The Right Side. The Mechanics...
Asked by
nilskarsaliya
·
8 ANSWERS
1999
FORD MUSTANG
VIDEO
Running Light Bulb Replacement - Front
Instructional repair video
GUIDE
Running Light Problems
The running light circuit is controlled electrically through a basic switch, BCM (body control module) or a LCM (lighting control module). These computer controllers are...
2011 Ford Mustang Car Is Dead
My Car Is Completely Dead.I Left My Parking Lights On For Over A Day. I Forgot. I Went To Start It, Nothing. Completely Dead.
Asked by
aj carbone
·
3 ANSWERS
3 IMAGES
2011
FORD MUSTANG
Water Leak
2005 V6 Ford Mustang Leaking Water Onto Ecm/bcm Causing Various Electrical Problems-indictor Lights To Come On, Fuel Gauge To Register "e...
Asked by
redskin
·
3 ANSWERS
2005
FORD MUSTANG
1997 Ford Mustang Brakelight & Gearshift-sticking
I Have Started To Have Problems Moving My Gearshift Out Of The Park Position. When I Started To Have This Problem, My Brake Light On The...
Asked by
waltez01
·
2 ANSWERS
1997
FORD MUSTANG
2003 Ford Mustang Left Turn Signals
My Left Turn Signals Are Flashing Faster Than My Right Turn Signals, How Do I Fix This? And My Car Is Making Sounds As If It Were Congested...
Asked by
latino09heat
·
3 ANSWERS
2003
FORD MUSTANG
VIEW MORE
Ask a Car Question. It's Free!
Running Light Bulb Replacement - Front
How to Use a Test Light
Have a Dim Headlight? - Try Replacing This!