Thursday, March 31st, 2011 AT 9:42 PM
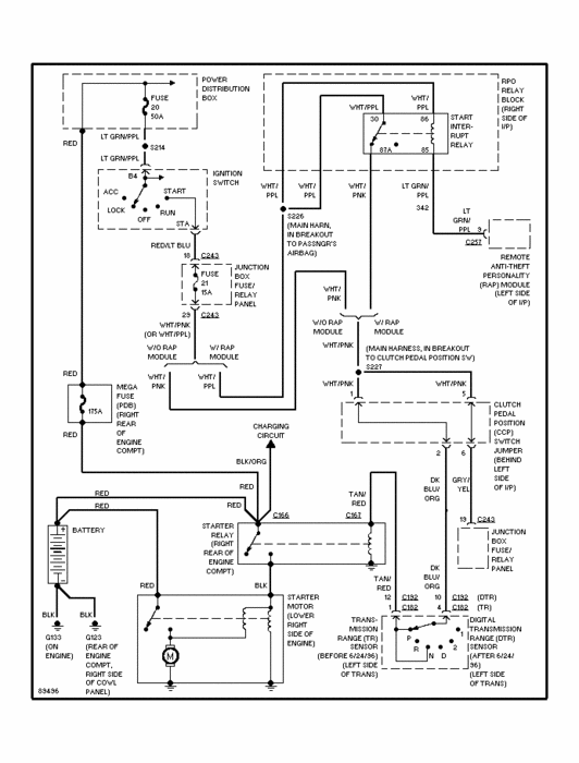
Fuse 21 keeps blowing for the starter relay, have replaced relay, truck starts when a screwdriver is contacting both poles on the relay, have tried to trace this orange wire with a thin red stripe but there are just too many wires and it dissapears into the a wiring harness, don't know where it could be shorting out.


