Thursday, February 19th, 2015 AT 8:33 PM
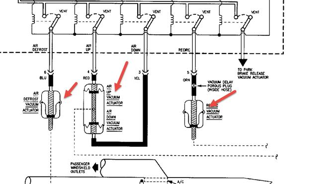
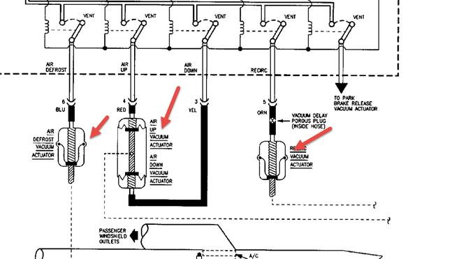
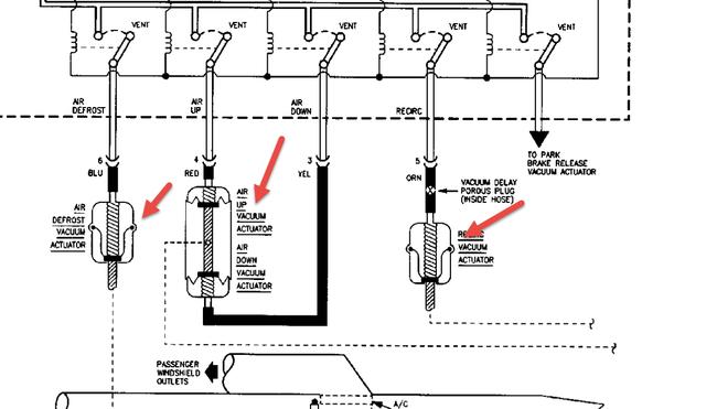
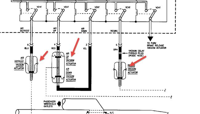
No air comes out the dash front vents. I replaced the air flow actuator that is located under the dash under the glove box but this did not resolve it; is there a upper air flow actuator that determines the opening of the louver for the front dash vents, if so, how is this accessed? What else could be the problem?




