Vacuum Hose Diagram

Tiny
JAFO330
  • MEMBER
  • 1996 MERCURY SABLE
  • 6 CYL
  • FWD
  • AUTOMATIC
  • 100,000 MILES
Where can I get a vacuum hose diagram?
Saturday, April 2nd, 2011 AT 10:44 PM

7 Replies

Tiny
WRENCHTECH
  • MECHANIC
  • 20,761 POSTS
Hello,

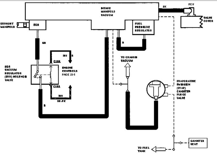
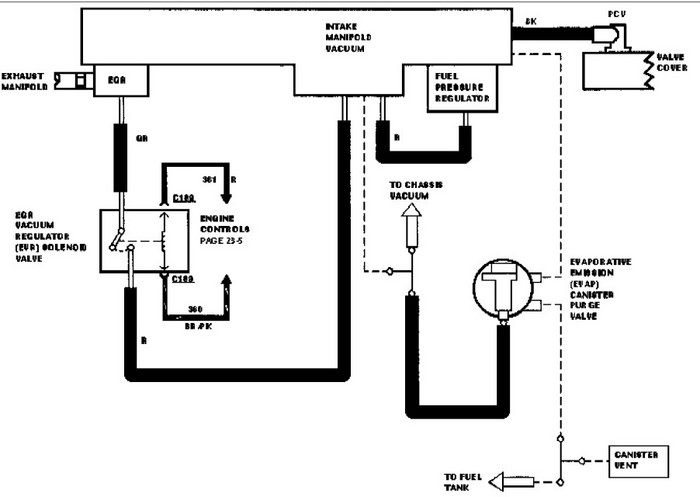
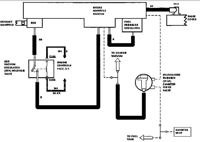
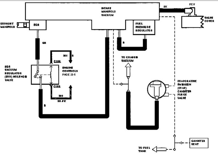
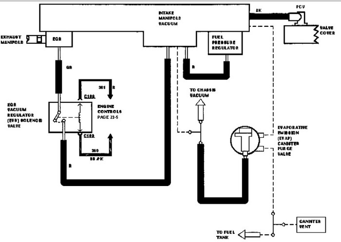
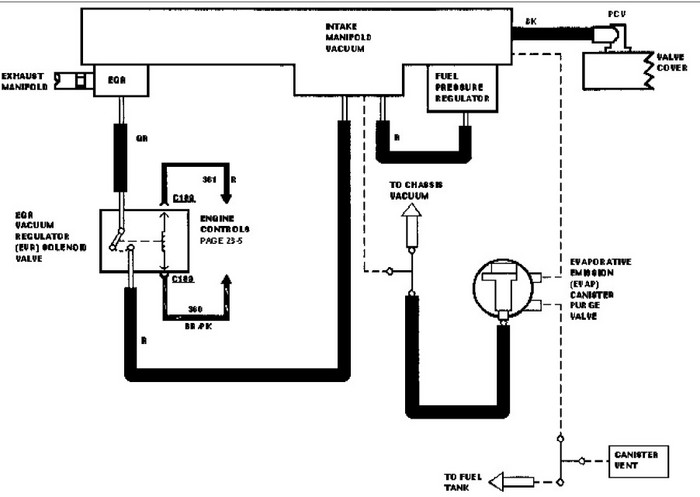
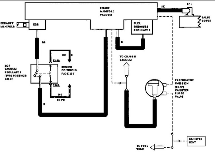
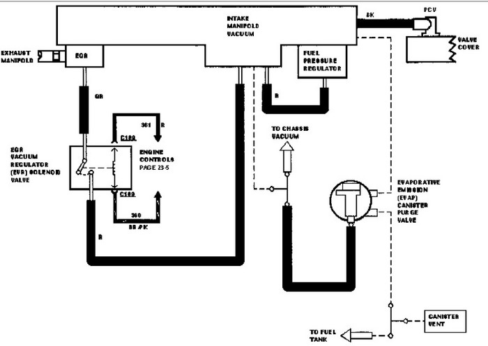
Here is the vacuum line diagram for your car. Check out the diagrams (Below). Please let us know if you need anything else to get the problem fixed.
Was this
answer
helpful?
Yes
No
-3
Saturday, April 2nd, 2011 AT 11:12 PM
Tiny
ALWAYSTHINKING
  • MEMBER
  • 1 POST
  • 1996 MERCURY SABLE
  • 6 CYL
  • FWD
  • AUTOMATIC
  • 165,000 MILES
Hello and thanks in advance for your help. Like above says, i have a 1996 Mercury Sable, that was throwing lean bank 1 and 2 codes.... found that the hose in the picture was deteriorating.... and rigged it with the hose clamp and duct tape..... bandaid... now i need to replace it. Ford dealership says no part in stock and autozone says same thing. this hose has 3 vacuums running into it... and hooks on the right side of the intake manifold.... looks to be a 3/8" tube......


https://www.2carpros.com/forum/automotive_pictures/425376_egr_valve_upclose_1.jpg

Was this
answer
helpful?
Yes
No
-2
Monday, February 11th, 2019 AT 4:19 PM (Merged)
Tiny
BMRFIXIT
  • MECHANIC
  • 19,053 POSTS
Have the dealer order the part for you mean while you can

Try and use plastic T and different vacuum hoses to make it up
auto Zone should have them T connectors with many deferent sizes
also try and check with the local used part store
Was this
answer
helpful?
Yes
No
-1
Monday, February 11th, 2019 AT 4:19 PM (Merged)
Tiny
J HARRIS 7810
  • MEMBER
  • 1 POST
  • 1996 MERCURY SABLE
  • 6 CYL
  • FWD
  • AUTOMATIC
  • 216,500 MILES
I have some broken vacuum lines and I don't know where they all go back. I don't understand the abbreviations on the diagram. Can you please translate them for me?
Was this
answer
helpful?
Yes
No
+5
Monday, February 11th, 2019 AT 4:19 PM (Merged)
Tiny
ZACKMAN
  • MECHANIC
  • 4,202 POSTS
What engine do you have. Give me the 8th digit of the VIN. Example: If your VIN starts with 123ABC456DEF, the 8th digit will be "5".
Was this
answer
helpful?
Yes
No
Monday, February 11th, 2019 AT 4:19 PM (Merged)
Tiny
STEALTH61121
  • MEMBER
  • 1 POST
  • 1997 MERCURY SABLE
  • 6 CYL
  • 2WD
  • AUTOMATIC
  • 102,787 MILES
Motor is not idleing when started it acts like it wants to shut off and does after a while if you dont keep the gas pedal down it will shut off I took it to a friend who has a code scanner from snap on and when put on it a code of po3oo po304 po171 po174 all come up it also says there is a vaccum problem. I would like a diagram of the entire vacumm system so I can start to locate the line thats not working.

Thank you Bill Swiney
Was this
answer
helpful?
Yes
No
+3
Monday, February 11th, 2019 AT 4:19 PM (Merged)
Tiny
ZACKMAN
  • MECHANIC
  • 4,202 POSTS
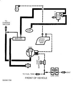
3.0L OHV VIN U


https://www.2carpros.com/forum/automotive_pictures/55316_97taurusvacuumu_1.jpg



3.0L OHV Flex VIN 2


https://www.2carpros.com/forum/automotive_pictures/55316_97taurusvacuum2_1.jpg



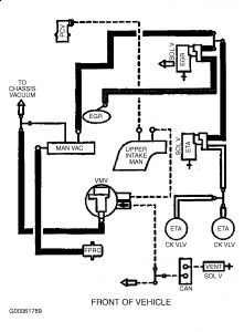
3.0L DOHC VIN S


https://www.2carpros.com/forum/automotive_pictures/55316_97taurusvacuums_1.jpg



3.0L DOHC Low Emission Vehicle


https://www.2carpros.com/forum/automotive_pictures/55316_97taurusvacuumslev_1.jpg



Check your Differential Pressure Feedback EGR


https://www.2carpros.com/forum/automotive_pictures/55316_219200_1.jpg

Was this
answer
helpful?
Yes
No
+2
Monday, February 11th, 2019 AT 4:19 PM (Merged)

Please login or register to post a reply.