Friday, September 30th, 2011 AT 4:45 PM
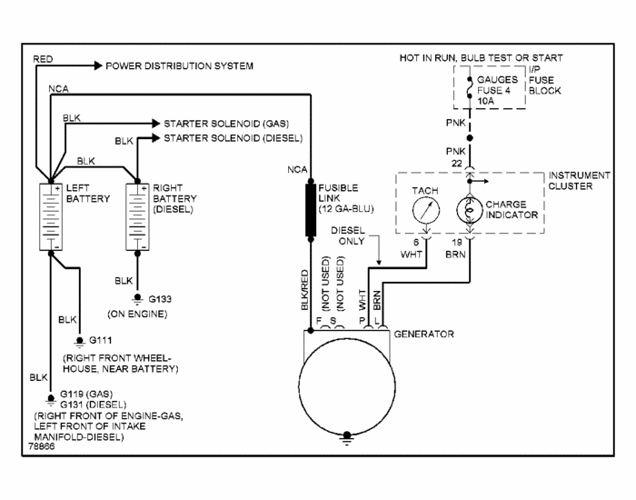
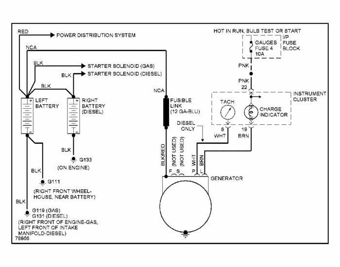
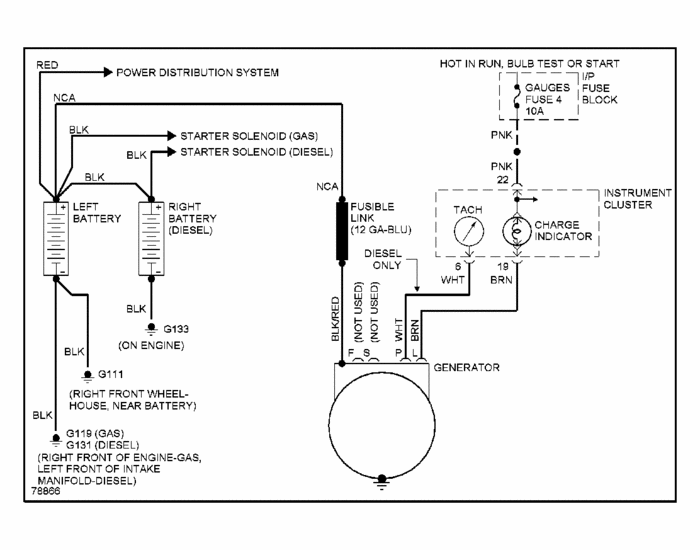
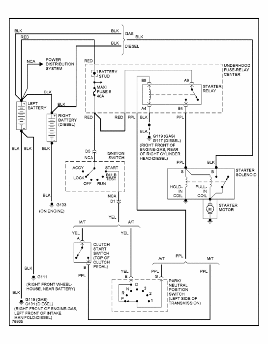
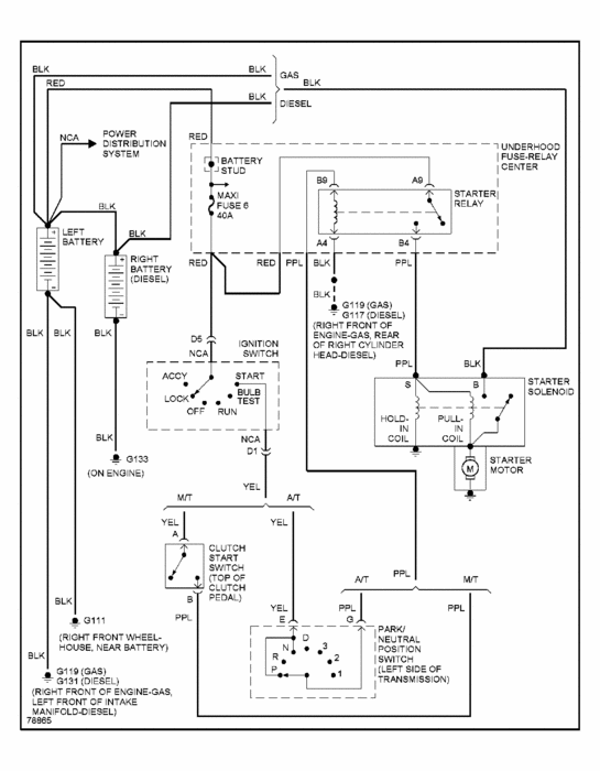
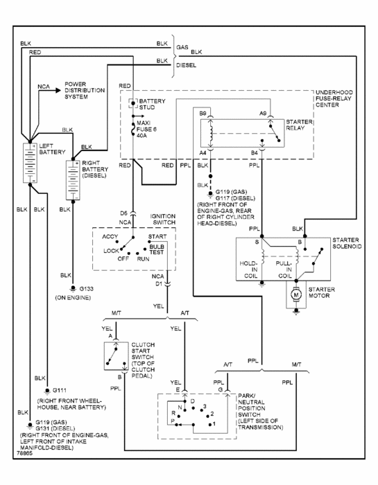
Cranks over but will not start. Fuses all good both inside of truck and under hood. Checked for voltage to fuse block under hood - yes. Checked voltage to fuses pertaining to starting, all had voltage except ECM-1 with key turned on. Could it be a fuseable link between starter and switch?




