How do I know if the fan sensore need to be.

Tiny
ANONYMOUS
  • MEMBER
  • 1996 CHEVROLET CAMARO
  • 15,120 MILES
How do I know if the fan sensore need to be replaces or the fan motor
Sunday, March 17th, 2013 AT 4:01 PM

2 Replies

Tiny
JDL
  • MECHANIC
  • 16,098 POSTS
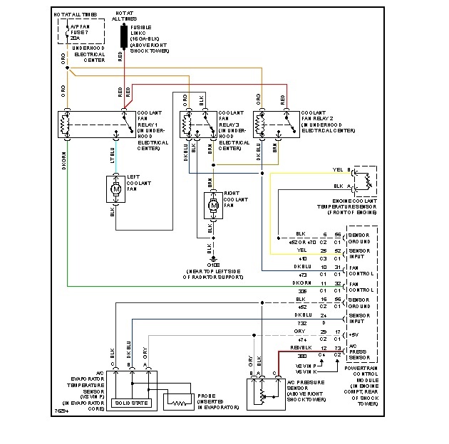
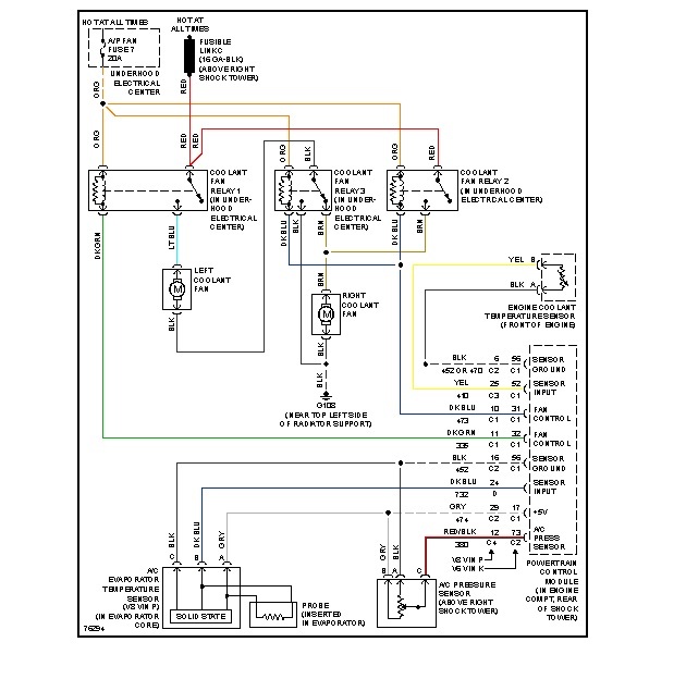
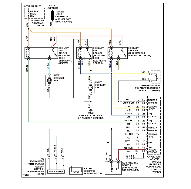
If your talking about radiator fan, take the electrical connector loose from fan, use jumper wires for voltage and ground from battery, see if it will run. You may need to use inline fuse, just in case. Hang on for a minute, Ill find wiring info.

Check for applicable trouble codes, see if there is a code for the coolant temp sensor? Will the fan run if you turn on the ac?
Was this
answer
helpful?
Yes
No
Sunday, March 17th, 2013 AT 6:12 PM
Tiny
JDL
  • MECHANIC
  • 16,098 POSTS
For the radiator fan, brown wire is voltage. Black wire is ground.
Was this
answer
helpful?
Yes
No
Sunday, March 17th, 2013 AT 6:16 PM

Please login or register to post a reply.