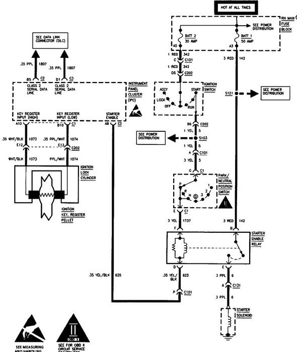
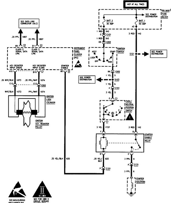
96 Cad De ville which has been separated at the A-Pillars and just behind the windshield. I have the front end with all mechanicals in tact, I have removed the switch from the steer column and using plastic probe I can turn on the car but all that lights up is the anti lock brake light. Engine will turn over at the starter but not with the switch. I will add that all the wires to the rear of the car are cut off. The Ecm or Ecm's are still present int he right side. I have bypassed the VATS system. What wires do I need on the switch to turn this engine over it is the 4.9L w PFI and has low miles, I have a project in mind for this chassis or lack of but cannot find any literature to help me get it to crank.
Regards
Jim
Regards
Jim
Apr 6, 2011 at 10:41 AM




