Saturday, September 6th, 2014 AT 3:05 PM
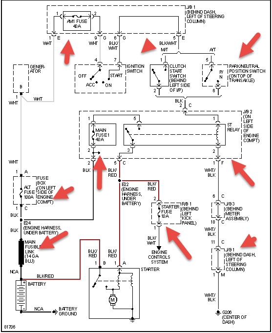
I've gone through numerous things. Brand new alternator, brand new battery. Had hairline cracks in distributor cap, replace that. Guy at Autozone told me sounded like ignition control module, replaced that. It cranks when it wants. Usually in the morning it cranks fine, but after driving as little as 5 minutes and turn engine off it's hell getting it to crank again, could take 30 minutes or has taken up to 2 hours to crank. What else could it be? Another sensor somewhere? It turns over fine no problem, good fuel, good spark, just will not crank on demand.



