Manual transmission
20 gallon tank
Would just crank (it started and stalled after a second a few times making me think a fuel problem was present)
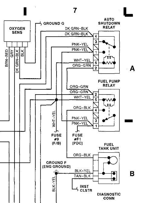
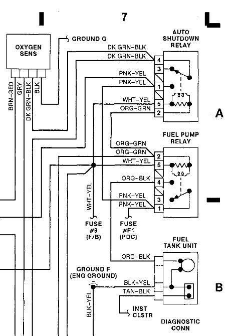
Fuel relay clicked, fuel pump fuse is good, battery was good
Swapped relay with starter relay and no change, swapped with the relay that's in the fuel circuit (automatic shut off? No change either)
Checked fuel pressure at rail, there was none
Fuel filter was not very old, and there were no obvious leaks
Fuel pump was not priming
I dropped the tank and took apart the fuel sending unit
Put 12 VDC on the pump and it functioned
When the key is on (during the first 2 seconds, no voltage at the fuel sending unit harness, however there are 7 volts at the fuel gauge sensor pin
I jumped the relay (the high current one.30 I believe) to 87
There is 12 VDC at the fuel harness when the pins are jumped
The fuel relay still clicks when the key is just turned on
Ideas would be appreciated
Tuesday, August 14th, 2012 AT 7:04 PM



