HVAC air diverter motor

Tiny
MRS. MCWHIRT
  • MEMBER
  • 1995 FORD MUSTANG
I am wanting to know where to find the Hvac air diverter motor on a 95 mustang and how to go about replacing it.
Saturday, January 7th, 2012 AT 8:54 PM

5 Replies

Tiny
FIXITMR
  • MECHANIC
  • 9,990 POSTS
Not quite the part name I would expect. What is the problem you are having?
Was this
answer
helpful?
Yes
No
Saturday, January 7th, 2012 AT 8:59 PM
Tiny
FIXITMR
  • MECHANIC
  • 9,990 POSTS
Your air mode selection is not working? Defrost/vents/floor etc.
Was this
answer
helpful?
Yes
No
Saturday, January 7th, 2012 AT 9:02 PM
Tiny
FIXITMR
  • MECHANIC
  • 9,990 POSTS
It's a little tin can vacuum operated it may be ok just your vacuum lines are not working.
Was this
answer
helpful?
Yes
No
Saturday, January 7th, 2012 AT 9:06 PM
Tiny
FIXITMR
  • MECHANIC
  • 9,990 POSTS
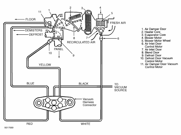
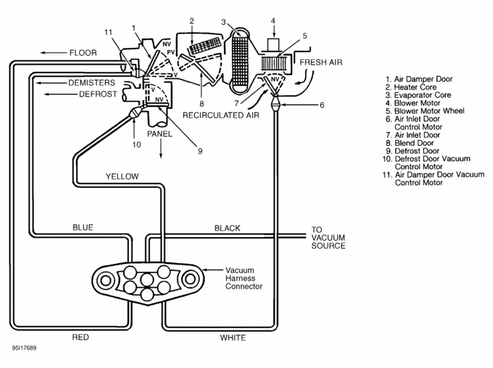
Here's vac diagram red and blue hoses go to it. It's on left side of hvac case by drivers side/left of control panel.
Was this
answer
helpful?
Yes
No
Saturday, January 7th, 2012 AT 9:50 PM
Tiny
MRS. MCWHIRT
  • MEMBER
  • 2 POSTS
Yes the air is stuck on defrost. So this will be somewhere under the dash on the drivers side of the car? Hopefully I can mess with it today and at least locate the problem. Thank you.
Was this
answer
helpful?
Yes
No
Monday, January 9th, 2012 AT 1:23 PM

Please login or register to post a reply.