Tuesday, November 29th, 2011 AT 5:47 PM
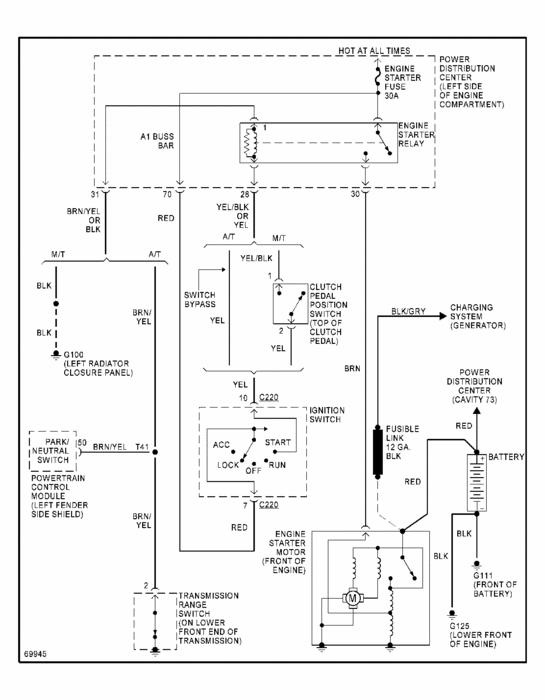
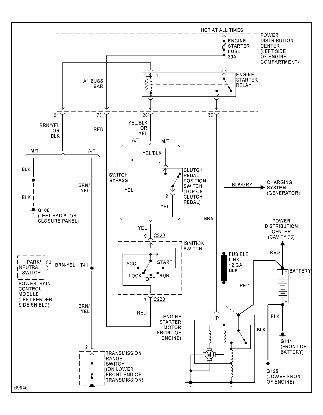
Checked all fuses an there good. Tried jumping the car, still nothing. Checked fuel pump, thats good. Car is getting gas. Battery, an starter are good. Only getting spark to 2 plugs. Checked coil pack with a new one still nothing. Checked fuel pump, that's good. Battery, an starter are good. Could it be the crank sensor, if so how do I check it?







