Tachometer instrument cluster installation

Tiny
FRYEBABY623
  • MEMBER
  • 1995 CHEVROLET S-10
  • 89,000 MILES
I have a 2.2 four cylinder, manual transmission. I want to install a tachometer instrument cluster but this truck did not come with a stock tachometer cluster. How can I do this? Does not have white wire coming out of dash.
Sunday, May 6th, 2012 AT 5:48 PM

9 Replies

Tiny
ASEMASTER6371
  • MECHANIC
  • 52,796 POSTS
Harnesses are different. You would have to run a new wire to the ignition coil to the tachometer terminal in the cluster.

Roy
Was this
answer
helpful?
Yes
No
Sunday, May 6th, 2012 AT 5:55 PM
Tiny
FRYEBABY623
  • MEMBER
  • 5 POSTS
There are two ignition coils one is for one and two cylinder, the other is for three and four cylinder. Which one do I attach the wire to?
Was this
answer
helpful?
Yes
No
Sunday, May 6th, 2012 AT 6:08 PM
Tiny
ASEMASTER6371
  • MECHANIC
  • 52,796 POSTS
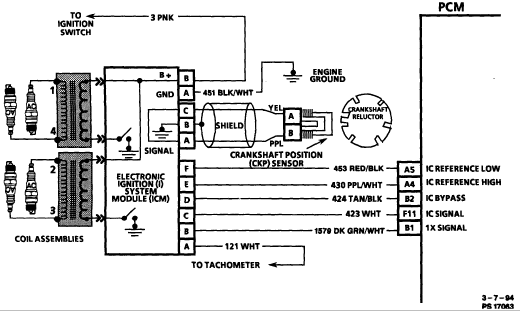
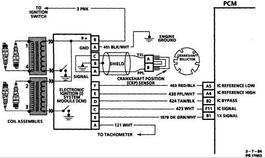
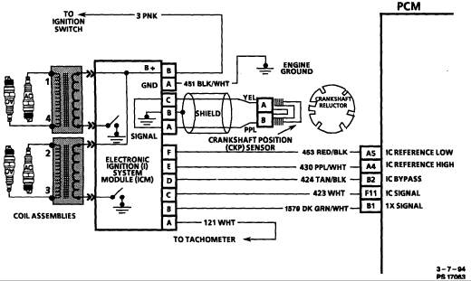
You need to hook it to the module to catch the tachometer wire. Look at the wire diagram.

Roy
Was this
answer
helpful?
Yes
No
+6
Sunday, May 6th, 2012 AT 6:18 PM
Tiny
FRYEBABY623
  • MEMBER
  • 5 POSTS
Thank you. I will defiantly try this.
Was this
answer
helpful?
Yes
No
Sunday, May 6th, 2012 AT 6:30 PM
Tiny
ASEMASTER6371
  • MECHANIC
  • 52,796 POSTS
Good luck.

Roy
Was this
answer
helpful?
Yes
No
Sunday, May 6th, 2012 AT 6:41 PM
Tiny
JACOB62
  • MEMBER
  • 50 POSTS
I could be mistaken but I wanted a tachometer on my 2000 2.2 automatic rear wheel driver S-10. I took the instrument cluster out of an s-10 extreme (1999) and now I have a tachometer so the same should work for you. Cost me $15.00 at the junk yard it was plug and play basically once I pulled the dash apart a little. Hope this helps. :)
Was this
answer
helpful?
Yes
No
+2
Tuesday, May 15th, 2012 AT 5:39 AM
Tiny
FRYEBABY623
  • MEMBER
  • 5 POSTS
Jacob62. I did pull a different cluster from a similar year vehicle but I did not have the wire to hook up to the harness in the back of the cluster. I hooked up the wire according to the wiring diagram that ASEMaster6371 so graciously sent me. It did work with a little patience and aggravation but I got it! Thank you both so much for your inputs! I hope this helps anyone else out there that needs similar assistance!
Was this
answer
helpful?
Yes
No
Saturday, May 19th, 2012 AT 3:36 AM
Tiny
CHEYVROCKS
  • MEMBER
  • 4 POSTS
Hello,
Just wanted to get back to this post.
Review 1997 Chevrolet S1O 2, 2 five speed.
I had asked about installing an instrument cluster with a tachometer. I read all previous posts. Well I finally got back to this project. I purchased a cluster with a tachometer that came out of a 1997 V6, it had about the same mileage so I was happy about that. I pulled the cluster connector loose from the the dash to make it easier to test and viola the tachometer And all othe gauges worked perfectly. Needless to say I am extremely happy. So I do not know what to say about needing to run a wire?
It was plug and play for me.
Maybe because I used same year clusters 1997?
Maybe because there may have been a cluster with tack originally?
Or I just got lucky, I doubt that.

But the cluster did have white wire and truck harness did have white wire, maybe they went to a standard harness in 1997, who knows, I do not.
Good luck.
CHEVYROCKS
Was this
answer
helpful?
Yes
No
Tuesday, February 20th, 2018 AT 12:04 PM
Tiny
ASEMASTER6371
  • MECHANIC
  • 52,796 POSTS
Glad to hear you got it fixed. I guess it had the harness for that option.

Roy
Was this
answer
helpful?
Yes
No
Tuesday, February 20th, 2018 AT 12:12 PM

Please login or register to post a reply.