Saturday, November 5th, 2011 AT 3:39 AM
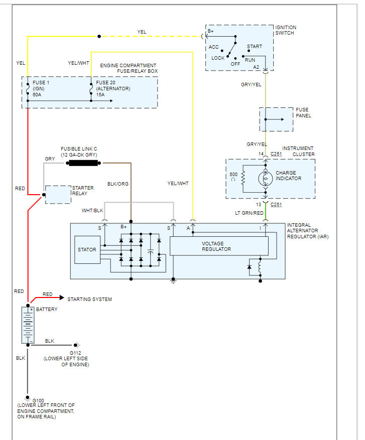
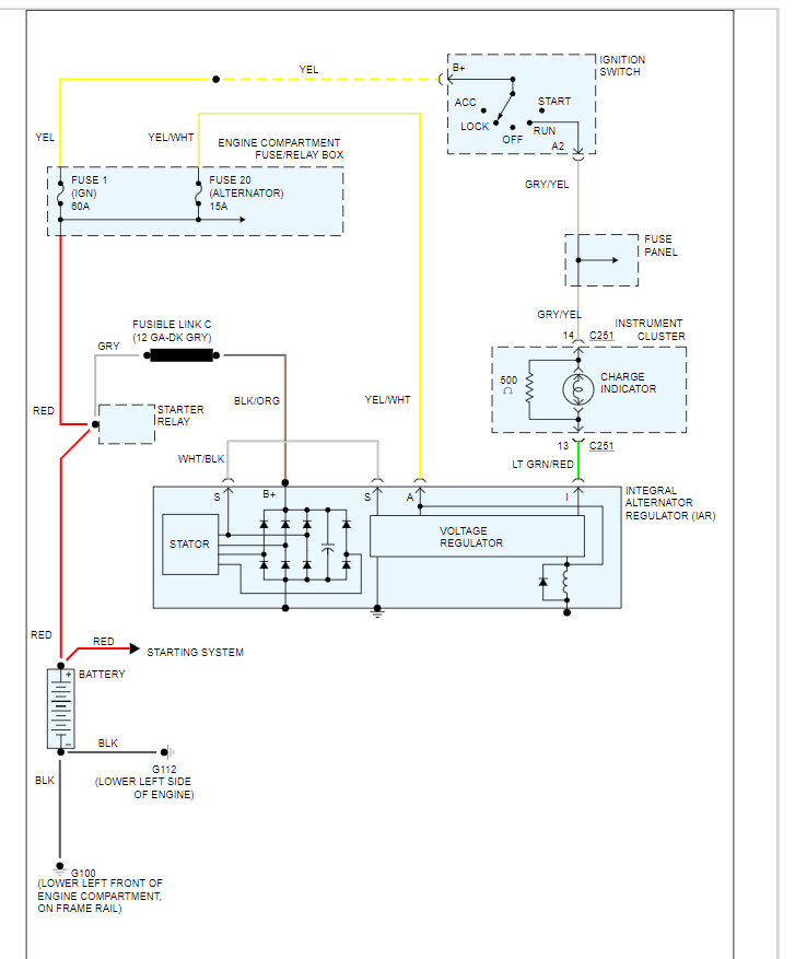
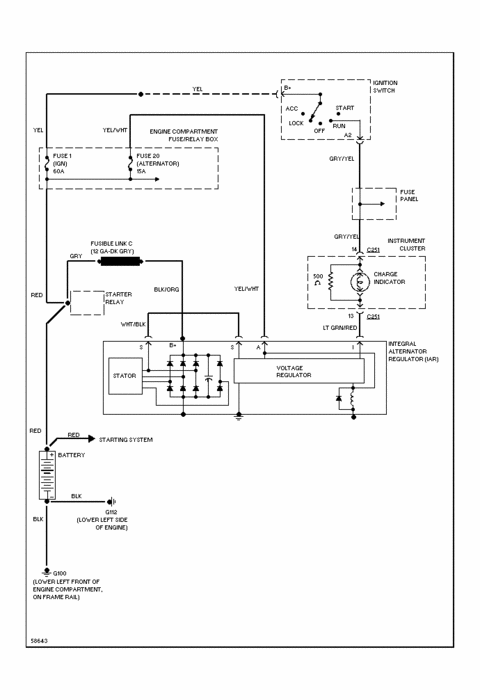
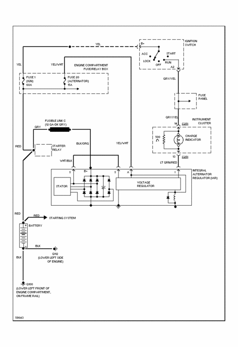
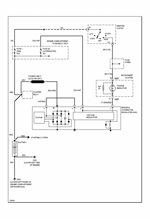
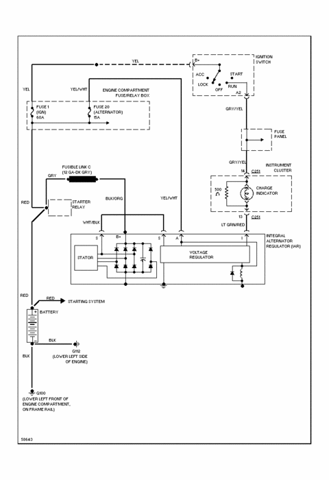
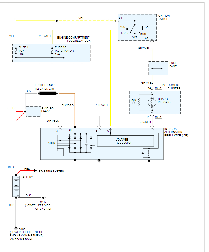
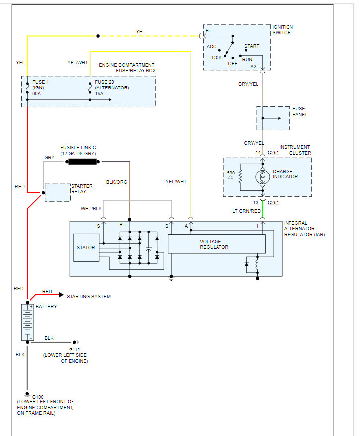
Truck listed above is a 4x4 with a 4.0L I have tried 4 other alternators and none have worked, all 4 came from junkyards. My truck quit charging the battery so I assumed the alternator was bad, since then I have installed 4 other used alternators and none are charging the battery. I have checked the wiring and get 12v on the large wire from the solenoid that bolts on the back, I also show 12v on 2 of the 3 wires that plug into the alternator with key on engine off. Wiring seems to be good, battery light is on when I turn the key on and stays on when running. 12v at the back of the alt. So I assume the fusible link is good. Any ideas why I keep having problems, I doubt if all 4 alternators were bad but they could have been. Any ideas? Money is very tight so I don't want to spend $100.00 and still have the same problem.

























