1993 Nissan 300ZX clutch ignition switch

Tiny
GEOMACV
  • MEMBER
  • 1993 NISSAN 300ZX
  • 3.0L
  • V6
  • RWD
  • MANUAL
  • 105,500 MILES
IM 90% SURE THAT MY CLUTCH IGNITION SWITCH IS BAD. HOW DO I LOCATE IT? AND IS THERE MUCH TO REPLACING IT?
Saturday, August 30th, 2014 AT 9:29 PM

3 Replies

Tiny
HMAC300
  • MECHANIC
  • 48,601 POSTS
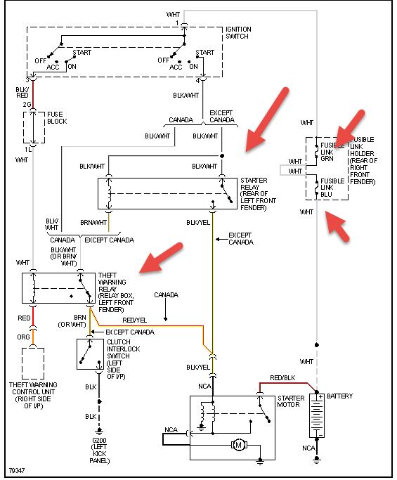
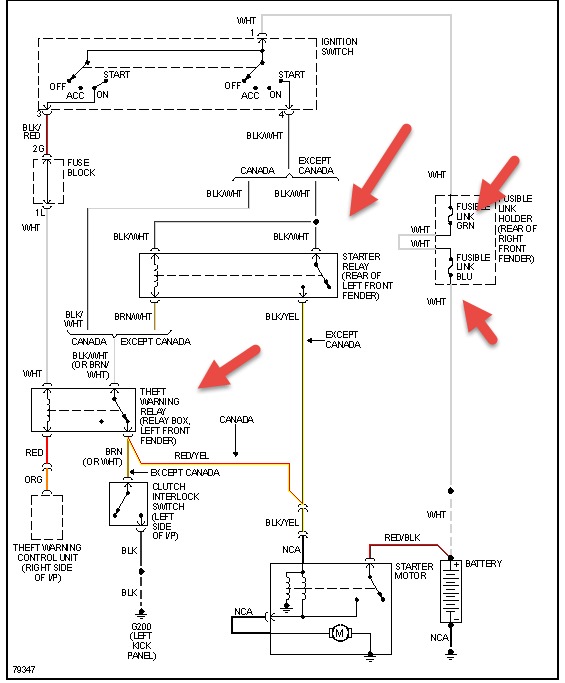
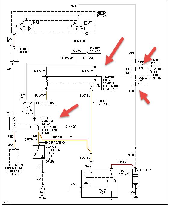
Is it your ignition switch or clutch switch? Clutch switch in pic also try resetting anti theft if car won't start if no manual look online
Was this
answer
helpful?
Yes
No
-1
Sunday, August 31st, 2014 AT 8:35 AM
Tiny
GEOMACV
  • MEMBER
  • 2 POSTS
IN A RESPONCE TO A REPLY I SAW ON YOUR SITE. I CUT THE WIRES TO MY CLUTCH IGNITION SWITCH AND WIRED THEM TOGETHER FIGUREING THAT WOULD BE THE SAME AS THE SWITCH ENGAGED. IT STILL WONT TURN OVER. WHAT WOULD MY NEXT STEP BE. COULD THE COLUMN IGNITION BE BAD. IT WAS TAKING 2 OR 3 TIMES TURNING THE KEY BEFORE THE ENGINE WOULD TURN OVER. THATS WHY I DONT THINK ITS THE ANTI THEFT.
Was this
answer
helpful?
Yes
No
+1
Monday, September 1st, 2014 AT 6:34 AM
Tiny
HMAC300
  • MECHANIC
  • 48,601 POSTS
Check items in pic for fusible links it should have same power on both ends it may not those are available at auto parts. Check relays to see if they are sending a signal to start hen have an assistant try to start and see if relay is getting a signal from blue white wire to activate starter that would let you know if switch is bad. If you dn't know how to check a relay go to how to repair electrical on our site here
Was this
answer
helpful?
Yes
No
Monday, September 1st, 2014 AT 6:40 AM

Please login or register to post a reply.